
ГОСУДАРСТВЕННЫЙ СТАНДАРТ СОЮЗА ССР
НЕФТЬ
ОПРЕДЕЛЕНИЕ
УГЛЕВОДОРОДОВ С1 - С6 МЕТОДОМ
ГАЗОВОЙ ХРОМАТОГРАФИИ
ГОСТ 13379-82
ИПК ИЗДАТЕЛЬСТВО СТАНДАРТОВ
Москва
ГОСУДАРСТВЕННЫЙ СТАНДАРТ СОЮЗА ССР
|
НЕФТЬ Определение
углеводородов С1 - С6 методом Petroleum. Determination of C1 - C6
hydrocarbons by method of |
ГОСТ |
Дата введения 01.07.83
Настоящий стандарт устанавливает метод определения углеводородов С1 - С6 с массовой долей более 0,01 % в нефти, подготовленной по ГОСТ 9965-76.
Сущность метода заключается в разделении углеводородов С1 - С6, входящих в состав нефти, методом газожидкостной хроматографии с последующей их регистрацией детектором по теплопроводности.
(Измененная редакция, Изм. № 1).
Хроматограф ЛХМ-8МД или аналогичного типа с детектором по теплопроводности.
Печь муфельная, обеспечивающая нагрев до 750 - 800 °С.
Шкаф сушильный, обеспечивающий нагрев до 150 °С.
Весы аналитические с погрешностью измерения не более ±0,0002 г и диапазоном 0 - 200 г.
Лупа измерительная по ГОСТ 25706 или аналогичного типа.
Линейка счетная логарифмическая.
Секундомер.
Микрошприц типа МШ-10 или аналогичного типа для ввода жидких проб.
Колба круглодонная КГП-3-2-250-34ТС по ГОСТ 25336.
Чашка выпарительная 4 по ГОСТ 9147.
Набор сит «Физприбор» или сита аналогичного типа.
Баня песчаная.
Эксикатор 2-100 по ГОСТ 25336-82.
Сетка проволочная или стеклянная вата.
Додекан нормальный, квалификации ч. или х.ч.
Гексан нормальный, квалификации ч.
Окись алюминия активная по ГОСТ 8136.
Сферохром-2, фракция с частицами размером 0,16 - 0,25 мм.
Масло вазелиновое медицинское по ГОСТ 3164.
Дибутилфталат для хроматографии или технический по ГОСТ 8728.
Эфир этиловый или петролейный.
Гелий в баллоне.
Пузырек из-под пенициллина с мягкой резиновой пробкой.
Н-гептадекан.
Кирпич диатомитовый или цветохром 1К ДМДХС, цветохром 111КДМДХС, цветохром 1К МФДХС, цветохром 111К МФХС или хроматон N или динохром, фракции с частицами размером 0,125 - 0,160 или 0,160 - 0,250 или 0,250 - 0,315 мм.
Ступка 3 по ГОСТ 9147.
Бумага фильтровальная по ГОСТ 12026.
Примечание. Допускается применять аналогичные приборы и материалы по классу точности и чистоте не ниже предусмотренных стандартом.
(Измененная редакция, Изм. № 1, 2).
2.1. Отбор проб нефти из трубопроводов производят по ГОСТ 2517-85 в герметичные контейнеры по ГОСТ 24676-81 или в металлические пробоотборники ПУ или ПГО по ГОСТ 14921-78.
(Измененная редакция, Изм. № 1).
2.2. При отборе проб пробоотборник герметично подсоединяют к пробоотборному устройству любым штуцером. При этом пробоотборник должен находиться в вертикальном положении. На выходной штуцер пробоотборника навинчивают накидную гайку с подсоединенной к ней резиновой трубкой для отвода отбираемой пробы нефти в сливную емкость. Открывают вентили пробоотборника ПГО, для пробоотборника ПУ открывают на один оборот запирающие втулки.
2.3. Открывают запорную арматуру на пробоотборном устройстве и промывают пробоотборник отбираемым продуктом. После появления ровной струи нефти закрывают последовательно выпускную, впускную запирающие втулки (или вентили) и запорную арматуру пробоотборного устройства.
2.4. Отсоединяют накидную гайку с отводной резиновой трубкой от пробоотборника, пробоотборник от пробоотборного устройства и навинчивают на оба штуцера запирающих втулок (или вентилей) заглушки.
2.5. При отборе проб необходимо соблюдать правила техники безопасности при работе с нефтепродуктами и сосудами, работающими под давлением.
3.1. Приготовление сорбентов
3.1.1. В качестве сорбента для разделения углеводородов С1 - С5 применяют окись алюминия, модифицированную вазелиновым маслом, для разделения С2 - С6 - дибутилфталат на сферохроме-2.
3.1.2. Приготовление модифицированной окиси алюминия
Активную окись алюминия измельчают в ступке и отсеивают фракцию с частицами размером 0,16 - 0,25 мм. Отсеянную фракцию помещают в фарфоровую чашку и прокаливают в муфельной печи при 750 °С в течение 7 ч, а затем охлаждают в эксикаторе до комнатной температуры. На охлажденную окись алюминия наносят вазелиновое масло из расчета 15 г на 100 г окиси алюминия. Для этого в круглодонную колбу насыпают подготовленную окись алюминия и наливают раствор вазелинового масла в петролейном или этиловом эфире так, чтобы была покрыта вся окись алюминия. Содержимое колбы тщательно перемешивают в течение 5 - 10 мин, затем колбу нагревают на песчаной бане при 80 - 90 °С для испарения эфира, непрерывно перемешивая массу, до полного исчезновения запаха эфира (работу с эфиром необходимо проводить в вытяжном шкафу, при отсутствии открытого огня, с соблюдением правил по технике безопасности).
3.1.3. Приготовление дибутилфталата на сферохроме-2
Навеску сферохрома-2 помещают в фарфоровую чашку и прокаливают в муфельной печи в течение 3 ч при 300 - 350 °С, а затем охлаждают в эксикаторе до комнатной температуры. Охлажденный носитель обрабатывают дибутилфталатом из расчета 20 г на 100 г твердого носителя аналогично п. 3.1.2.
Приготовленные сорбенты хранят в герметичной таре (склянке, закрытой пробкой).
3.2. Подготовка хроматографических колонок
3.2.1. Подготовку хроматографических колонок и набивку сорбентом выполняют согласно инструкции по монтажу и эксплуатации хроматографа. Конец колонки, присоединяемый к испарителю, длиной около 60 мм (для ЛХМ-8МД новых выпусков) или 30 мм (для старых выпусков) оставляют пустым.
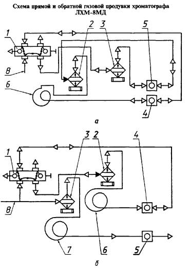
а - с регистрацией обратного пика; б - без регистрации обратного пика; 1 - кран-дозатор; 2 - испаритель первой колонки; 3 - испаритель второй колонки; 4 - детектор первой колонки; 5 - детектор второй колонки; 6 - первая колонка; 7 - вторая колонка; 8 - газ-носитель
Черт. 1
3.2.2. Полоску фильтровальной бумаги длиной 60 мм сворачивают в трубочку таким образом, чтобы она легко входила в пустой конец хроматографической колонки до стекловаты или металлической сетки, закрывающих слой сорбента. На фильтровальной бумаге задерживаются смолистые компоненты анализируемой нефти. Трубочки из фильтровальной бумаги меняют через 10 - 12 анализов нефти. В хроматографах ЛХМ-8МД новых выпусков фильтровальную бумагу заменяют через головку испарителя, отвинтив накидную гайку, в старых выпусках хроматографов ЛХМ-8МД для замены полоски фильтровальной бумаги отвинчивают гайку, соединяющую хроматографическую колонку с корпусом испарителя. В этих моделях трубочки из фильтровальной бумаги входят в колонку на глубину 30 мм, а остальная часть выступает в корпус испарителя.
3.2.3. Колонку, заполненную приготовленной по п. 3.1.2 окисью алюминия, устанавливают в термостат хроматографа и, не подсоединяя ее к детектору, продувают газом-носителем при 150 °С в течение 3 ч для активации сорбента.
Колонку, заполненную приготовленным по п. 3.1.3 дибутилфталатом на сферохроме-2, активируют в токе газа-носителя при 90 °С в течение 3 ч.
Затем колонку охлаждают до комнатной температуры, соединяют ее выходной конец с детектором и проверяют герметичность газовой линии.
3.3. Подготовка хроматографа
Анализ проводят, применяя обратную продувку колонки потоком газа-носителя с регистрацией или без регистрации суммарного пика тяжелых углеводородов (черт. 1).
Допускается применять любую из указанных схем.
Изменения в схеме при монтаже и наладке хроматографа показаны на черт. 1.
По схеме с регистрацией суммарного пика тяжелых углеводородов вторую колонку отсоединяют, а детектор соединяют с испарителем при помощи перемычки. Выход детектора второй колонки соединяют с испарителем первой (рабочей) колонки. Выход детектора первой колонки соединяют с краном-дозатором.
По схеме без регистрации суммарного пика тяжелых углеводородов кран-дозатор соединяют с испарителем первой колонки.
Выход детектора первой колонки соединяют с краном-дозатором. Газовая схема второй колонки остается без изменения.
Подключение хроматографа к сети, проверку на герметичность и вывод на режим выполняют согласно инструкции по монтажу и эксплуатации хроматографа.
3.4. Приготовление градуировочной смеси
Для количественного расчета хроматограмм применяют метод абсолютной градуировки по н-гексану с учетом относительной чувствительности детектора к определяемым компонентам. Готовят градуировочную смесь-раствор н-гексан в додекане или другом высококипящем растворителе с массовой долей н-гексана 2,5 - 3,0 %.
Смесь н-гексана в додекане готовят в пузырьке из-под пенициллина, плотно закрытом мягкой резиновой пробкой, выдерживающей несколько проколов иглой микрошприца. Для герметичности пробку плотно прикрепляют к горловине пузырька тонкой проволокой.
В шприц набирают около 10 см3 додекана и, прокалывая пробку иглой, вносят его в пузырек, предварительно взвешенный на аналитических весах с погрешностью не более 0,0002 г. Затем таким же образом вносят около 0,3 см3 н-гексана. Массу н-гексана определяют по разности масс пузырька, взвешенного с погрешностью не более 0,0002 г, до и после загрузки н-гексана. Смесь в пузырьке тщательно перемешивают. Рассчитывают массовую долю н-гексана в градуировочной смеси (X).
Приготовленную градуировочную смесь можно хранить в течение 10 дней в холодильнике.
4.1. Условия проведения анализа на хроматографе ЛХМ-8МД
4.1.1. Углеводороды С1 - С5 в нефти разделяют в хроматографической колонке, заполненной окисью алюминия, подготовленной по п. 3.1.2, при следующих условиях:
длина колонки - 3 м;
диаметр колонки - 3 мм;
температура испарителя - 100 °С;
температура термостата - 60 °С;
газ-носитель - гелий;
расход газа-носителя - 40 см3/мин;
скорость ленты потенциометра - 600 мм/ч;
объем пробы - 0,006 - 0,01 см3.
Хроматограмма разделения углеводородов С1 - С5 приведена на черт. 2.
После того, как на хроматограмме зафиксирован пик н-пентана, изменяют направление потока газа-носителя и продувают колонку от тяжелых углеводородов. Общее время анализа с обратной продувкой 25 - 30 мин.
Для обеспечения достаточной четкости разделения углеводородов эффективность хроматографической колонки по н-бутану, выраженная числом теоретических тарелок, должна быть не менее 2500.
Эффективность хроматографической колонки (n) вычисляют по формуле в соответствии с ГОСТ 17567
(1)
где l - длина отрезка диаграммной ленты, соответствующая времени удерживания пика н-бутана, см;
μ0,5 - ширина пика н-бутана, измеренная на половине его высоты, см.
После ухудшения разделения воздуха и метана заменяют полоску фильтровальной бумаги в колонке или регенерируют сорбент в токе газа-носителя при 150 °С в течение 3 ч (скорость газа-носителя 40 см3/мин) и проверяют эффективность хроматографической колонки.
4.1.2. Для разделения углеводородов С2 - С6 в качестве сорбента используют дибутилфталат на сферохроме-2, подготовленный по п. 3.1.3.
Анализ проводят при следующих условиях:
длина колонки - 3 м;
диаметр колонки - 3 мм;
температура испарителя - 100 °С;
1 - воздух; 2 - метан; 3 - этан; 4 - пропан; 5 - изобутан; 6 - н-бутан; 7 - изопентан; 8 - н-пентан
Черт. 2
1 - воздух; 2 - этан; 3 - пропан; 4 - изобутан; 5 - н-бутан; 6 - изопентан; 7 - н-пентан; 8 - 2,3-диметилбутан + 2-метилпентан; 9 - 3-метилпентан; 10 - н-гексан
Черт. 3
температура термостата - 50 °С;
газ-носитель - гелий;
расход газа-носителя - 30 - 40 см3/мин;
скорость ленты потенциометра - 600 мм/ч;
объем пробы - 0,006 - 0,010 см3.
После того как на хроматограмме зафиксирован пик н-гексана, изменяют направление потока газа-носителя и продувают колонку от тяжелых углеводородов. Общее время анализа с обратной продувкой 20 - 25 мин.
Хроматограмма разделения углеводородов С2 - С6 приведена на черт. 3.
Для обеспечения достаточной четкости разделения углеводородов эффективность хроматографической колонки для н-бутана должна быть не менее 3000 теоретических тарелок.
После ухудшения разделения компонентов сорбент регенерируют в токе газа-носителя при 90 °С в течение 3 ч (скорость газа-носителя 30 см3/мин) и проверяют эффективность хроматографической колонки.
При использовании хроматографов других типов условия проведения анализа должны быть подобраны с учетом особенностей прибора. При этом степень полноты разделения для наиболее трудноразделяемой пары воздух-метан должна быть не менее 0,3. Степень полноты разделения (ψ) определяют по ГОСТ 17567.
1 - воздух; 2 - метан; 3 - этан; 4 - сероводород; 5 - пропан; 6 - изобутан; 7 - н-бутан; 8 - изопентан; 9 - н-пентан
Температура колонки 70 °С
Черт. 4
4.1.3. Углеводороды С1 - С5 и сероводород разделяют в хроматографической колонке, заполненной диатомитовым носителе (кирпич или цветохром или хроматон или динохром), обработанным н-гептадеканом по ГОСТ 14920. Условия анализа по п. 4.1.1. Хроматограмма разделения углеводородов С1 - С5 и сероводорода приведена на черт. 4.
(Введен дополнительно, Изм. № 2).
4.2. Ввод пробы в хроматограф
После выхода хроматографа на режим микрошприцем отбирают 0,006 - 0,010 см3 пробы нефти или градуировочной смеси. Пробу градуировочной смеси отбирают, прокалывая иглой микрошприца пробку пузырька из-под пенициллина. Анализируемую пробу нефти отбирают из пробоотборника, прокалывая уплотнительное кольцо пробоотборника ПУ или резиновую мембрану штуцера пробоотборника ПГО. Шприц с пробой взвешивают на аналитических весах с погрешностью не более 0,0002 г вводят пробу в испаритель хроматографа так, чтобы игла микрошприца прошла в трубочку из фильтровальной бумаги. После ввода пробы микрошприц взвешивают вновь и по разности масс определяют массу введенной пробы для предотвращения испарения легких углеводородов из пробы нефти во время взвешивания микрошприца последний герметизируют с помощью мягкой резины, в которую вкалывают конец иглы.
(Измененная редакция, Изм. № 2).
4.3. Градуировочную смесь, приготовленную по п. 3.4, анализируют как указано в пп. 4.1.1 или 4.1.2 в день проведения анализа нефти.
На хроматограмме фиксируют только пик н-гексана.
5.1. Качественный состав углеводородов С1 - С6 нефти определяют по относительному удерживанию углеводородов, приведенному в табл. 1 и по типовым хроматограммам (см. черт. 2, 3). Относительное удерживание (r) вычисляют по формуле
(2)
где tR - время удерживания определяемого углеводорода, мин;
tRср - время удерживания вещества сравнения (н-бутана), мин;
t0 - время удерживания несорбирующегося вещества (воздуха), мин.
Таблица 1
Относительное удерживание углеводородов (газ-носитель - гелий)
|
Относительные объемы удерживания |
||
|
Окись алюминия, модифицированная вазелиновым маслом |
Дибутилфталат |
|
|
Метан |
0,03 |
0,00 |
|
Этан |
0,10 |
0,16 |
|
Пропан |
0,34 |
0,37 |
|
Изобутан |
0,73 |
0,73 |
|
н-Бутан |
1,00 |
1,00 |
|
Изопентан |
2,28 |
1,99 |
|
н-Пентан |
2,72 |
2,47 |
|
2,3-Диметилбутан + 2-Метилпентан |
- |
4,46 |
|
3-Метилпентан |
- |
5,19 |
|
н-Гексан |
- |
5,81 |
5.2. Расчет градуировочного коэффициента
По хроматограмме градуировочной смеси вычисляют приведенную площадь пика н-гексана (S) в мм2 по формуле
S = μ0,5×h×K×M, (3)
где μ0,5 - ширина пика н-гексана на половине его высоты, мм;
h - высота пика н-гексана, мм;
K - массовый коэффициент чувствительности для н-гексана;
M - масштаб регистратора хроматографа.
Массовые коэффициенты чувствительности для детектора по теплопроводности при использовании в качестве газа-носителя гелия приведены в табл. 2.
Таблица 2
Массовые коэффициенты чувствительности (газ-носитель - гелий)
|
Массовый коэффициент чувствительности |
Компонент |
Массовый коэффициент чувствительности |
|
|
Метан |
0,66 |
н-Пентан |
1,01 |
|
Этан |
0,87 |
2,3-Диметилбутан |
1,09 |
|
Пропан |
1,00 |
2-Метилпентан |
1,05 |
|
Изобутан |
1,04 |
3-Метилпентан |
1,07 |
|
н-Бутан |
1,00 |
н-Гексан |
1,03 |
|
Изопентан |
1,04 |
Сероводород |
1,31 |
При ручной обработке хроматограмм высоту пика измеряют с помощью логарифмической линейки с точностью до 0,1 мм. Ширину пика измеряют от внешнего контура одной стороны до внутреннего контура другой стороны этого же пика с помощью лупы до сотых долей миллиметра.
Для вычисления площадей и массовых долей используют электрическую счетную машину любого типа или логарифмическую линейку.
Градуировочный коэффициент по н-гексану (A) в г/мм2 вычисляют по формуле
(4)
где m1 - масса пробы градуировочной смеси, введенной в хроматограф, г;
X - массовая доля н-гексана в градуировочной смеси, определенная по п. 3.4, %;
S - площадь пика н-гексана, мм2.
За градуировочный коэффициент (A) принимают среднее арифметическое результатов трех параллельных анализов градуировочной смеси. Градуировочный коэффициент проверяют каждый день.
5.3. Массовую долю каждого углеводорода в анализируемой пробе нефти (Xi) в процентах вычисляют по формуле
(5)
где Si - приведенная площадь пика данного углеводорода, мм2;
A - градуировочный коэффициент по н-гексану, г/мм2, рассчитанный по п. 5.2;
m2 - масса введенной пробы, г.
Приведенную площадь пика каждого углеводорода (Si) в мм2 вычисляют по формуле
Si = μi0,5×hi×Ki×M, (6)
где μi0,5 - ширина хроматографического пика, измеренная на половине его высоты, мм;
hi - высота хроматографического пика, мм;
Ki - массовый коэффициент чувствительности углеводорода;
M - масштаб регистратора хроматографа.
За результат анализа принимают среднее арифметическое результатов двух параллельных определений углеводородов, вычисленных с точностью до 0,01 %.
Массовая доля легких углеводородов в нефти (X) в процентах равна сумме массовых долей индивидуальных углеводородов.
5.1 - 5.3. (Измененная редакция, Изм. № 2).
5.4. Точность метода
5.4.1. Сходимость
Два результата определений, полученные одним исполнителем, признаются достоверными (с 95 %-ной доверительной вероятностью), если расхождение между ними не превышает значения для большего результата, приведенного на черт. 5.
1 - сходимость; 2 - воспроизводимость
Черт. 5
5.4.2. Воспроизводимость
Два результата определений, полученные в двух разных лабораториях, признаются достоверными (с 95 %-ной доверительной вероятностью), если расхождение между ними не превышает значения для большего результата, приведенного на черт. 5.
5.4.1, 5.4.2. (Измененная редакция, Изм. № 1, 2).
1. РАЗРАБОТАН Министерством нефтеперерабатывающей и нефтехимической промышленности СССР
РАЗРАБОТЧИКИ
Н.В. Захарова, В.С. Баталов, В.А. Сероштан, Ф.З. Зенинская, А.З. Зенукова
2. УТВЕРЖДЕН И ВВЕДЕН В ДЕЙСТВИЕ Постановлением Государственного комитета СССР по стандартам от 23.08.82 № 3332
3. ВЗАМЕН ГОСТ 13379-77
4. ССЫЛОЧНЫЕ НОРМАТИВНО-ТЕХНИЧЕСКИЕ ДОКУМЕНТЫ
|
Обозначение НТД, на который дана ссылка |
Номер раздела, пункта |
|
ГОСТ 3164-78 |
Разд. 1 |
|
ГОСТ 8136-85 |
Разд. 1 |
|
Разд. 1 |
|
|
Разд. 1 |
|
|
Разд. 1 |
|
|
ГОСТ 17567-81 |
|
|
ГОСТ 24676-81 |
|
|
ГОСТ 25336-82 |
Разд. 1 |
|
ГОСТ 25706-83 |
Разд. 1 |
5. Ограничение срока действия снято по Протоколу Межгосударственного Совета по стандартизации, метрологии и сертификации (ИУС 2-93)
6. ПЕРЕИЗДАНИЕ (март 1998 г.) с Изменениями № 1, 2, утвержденными в июне 1987 г. и феврале 1995 г. (ИУС 10-87, 5-95)
СОДЕРЖАНИЕ