Нормативные документы размещены исключительно с целью ознакомления учащихся ВУЗов, техникумов и училищ.
Объявления:

ГОСТ 28781-90

МЕЖГОСУДАРСТВЕННЫЙ СТАНДАРТ

НЕФТЬ И НЕФТЕПРОДУКТЫ

МЕТОД ОПРЕДЕЛЕНИЯ ДАВЛЕНИЯ НАСЫЩЕННЫХ ПАРОВ
НА АППАРАТЕ С МЕХАНИЧЕСКИМ ДИСПЕРГИРОВАНИЕМ

Москва

Стандартинформ

2005

МЕЖГОСУДАРСТВЕННЫЙ СТАНДАРТ

НЕФТЬ И НЕФТЕПРОДУКТЫ

Метод определения давления насыщенных паров
на аппарате с механическим диспергированием

Petroleum and petroleum products.
Method for determination of saturated vapors pressure by
mechanical dispersing

ГОСТ
28781-90

Дата введения 01.07.91

Настоящий стандарт устанавливает метод определения давления насыщенных паров в нефтях, летучих невязких нефтепродуктах и моторных топливах.

Метод заключается в измерении давления насыщенных паров испытуемых продуктов при температуре (37,8 ± 0,1) °С и соотношении объемов, занимаемых испытуемым нефтепродуктом и его парами, 1:4, с предварительным диспергированием анализируемой пробы в аэрозольное состояние.

Требования настоящего стандарта являются обязательными.

1. АППАРАТУРА, РЕАКТИВЫ И МАТЕРИАЛЫ

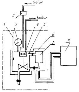
Аппарат типа «Вихрь» (черт. 1).

Схема аппарата «Вихрь»

1 - термометр; 2 - манометр; 3 - редуктор для регулировки расхода воздуха; 4 - диспергирующее устройство; 5 - воздушная камера; 6 - термостатирующая рубашка; 7 - топливная камера; 8 - термостат

Черт. 1

Термостат жидкостной любой марки, обеспечивающий поддержание температуры 37,8°С с точностью ± 0,1 °С.

Термометры типов ТН-6 по ТУ 92.887.019 и ТЛ-4 № 2 по ТУ 25.2021-003.

Манометры по ГОСТ 2405 с пределами измерений:

60 кПа (0,6 кгс/см2) - для нефтепродуктов с давлением насыщенных паров от 0 до 40 кПа;

100 кПа (1 кгс/см2) - для нефтепродуктов с давлением насыщенных паров свыше 40 до 100 кПа;

160 кПа (1,6 кгс/см2) - для нефтепродуктов с давлением насыщенных паров свыше 100 кПа до 160 кПа;

250 кПа (2,5 кгс/см2) - для нефтепродуктов с давлением насыщенных паров свыше 160 кПа.

Шланги резиновые с внутренним диаметром 5 - 8 мм.

Секундомер любого типа, обеспечивающий измерение с точностью не менее 0,2 с.

Устройство для заполнения топливной камеры (черт. 3).

Баня, обеспечивающая охлаждение топливной камеры, пробоотборника с пробой и сосуда с хлористым натрием.

Редуктор или ротаметр воздушный любого типа, обеспечивающий регулировку давления от 0 до 200 кПа.

Воздух технический из баллона или от компрессора любого типа.

Нефрас С2-80/120, С3-80/120 по ТУ 38.401-67-108, нефрас С50/170 по ГОСТ 8505, бензин прямой перегонки или петролейный эфир.

Натрий хлористый по ГОСТ 4233 или ГОСТ 13830*, насыщенный раствор.

Лед.

Вода дистиллированная с рН 5,4 - 6,6.

* На территории Российской Федерации действует ГОСТ Р 51574-2000.

2. ОТБОР ПРОБ

2.1. Пробы отбирают по ГОСТ 2517, объем пробы не менее 500 см3.

2.2. Пробу хранят при температуре не выше 20 °С. Не допускается проводить испытания на пробе, подвергавшейся другим испытаниям.

2.3. Испытуемую пробу, топливную камеру и насыщенный раствор хлористого натрия, используемый для заполнения топливной камеры, охлаждают не менее 30 мин в охладительной бане при температуре от 0 до минус 4 °С.

Примечание. При анализе продуктов из трубопровода допускается отбирать пробы непосредственно в топливную камеру аппарата (черт. 2).

Схема отбора проб из трубопровода

1 - трубопровод; 2 - пробозаборное устройство; 3 - кран для ручного отбора пробы; 4 - топливная камера аппарата; 5 - насос; 6 - отборный клапан

Черт. 2

3. ПОДГОТОВКА К ИСПЫТАНИЮ

3.1. Аппарат «Вихрь» устанавливают в вытяжном шкафу или на лабораторном столе с выводом паров в вытяжной шкаф.

3.2. Устанавливают на аппарате пружинный манометр и ртутный термометр.

3.3. К аппарату через воздушный редуктор подключают линию сжатого воздуха и устанавливают давление от 0,14 до 0,20 МПа.

3.4. Аппарат подключают к термостату и устанавливают в воздушной камере температуру (37,8 ± 0,1) °С.

3.5. Аппарат проверяют на герметичность в соответствии с инструкцией по эксплуатации подачей сжатого воздуха.

Аппарат считают герметичным, если давление в системе не меняется в течение 0,5 мин. После этого сбрасывают давление воздуха.

При отсутствии герметичности устраняют неисправность согласно инструкции по эксплуатации.

3.6. Топливную камеру заполняют испытуемым продуктом с помощью специального устройства (черт. 3), вытесняя испытуемую пробу из пробоотборника насыщенным раствором хлористого натрия до полного ее заполнения, т.е. до тех пор, пока из верхнего штуцера топливной камеры не начнет выливаться испытуемый продукт. Камеру закрывают. Время заполнения не должно превышать 5 мин.

Схема заполнения топливной камеры

1 - склянка с насыщенным раствором хлористого натрия; 2 - пробоотборник с нефтепродуктом; 3 - топливная камера аппарата

Черт. 3

3.7. После заполнения топливной камеры пробоотборник с оставшимся продуктом герметично закрывают, помещают в охладительную баню и хранят там до окончания испытания.

Перед началом испытания нефти и нефтепродуктов на новом аппарате, а также при замене комплектующих аппарата для контроля правильности результатов измерения используют стандартные образцы давления паров газожидкостной равновесной системы ГСО 4093-87 - ГСО 4096-87.

4. ПРОВЕДЕНИЕ ИСПЫТАНИЯ

4.1. Топливную камеру присоединяют к аппарату, помещая ее в термостатирующее устройство. Затем включают диспергирующее устройство и открывают вентили топливной камеры, при этом испытуемый продукт перетекает в воздушную камеру, где диспергируется и испаряется.

После того, как давление в системе достигнет максимального значения и останется неизменным в течение 2 мин, записывают показания манометра.

4.2. После испытания сливают испытуемый продукт. Остатки пробы удаляют из топливной и воздушной камеры продувкой воздухом в течение 10 мин.

4.3. После испытания нефти перед продувкой воздухом проводят промывку системы растворителем до прекращения изменения его окраски.

5. ОБРАБОТКА РЕЗУЛЬТАТОВ

За результат испытания принимают среднеарифметическое значение результатов двух определений.

При использовании ГСО давление насыщенных паров вычисляют по формуле

P = P1 · K,

где P1 - среднеарифметическое значение двух определений давления насыщенных паров, кПа;

K - поправочный коэффициент (расчет приведен в приложении 1).

6. ТОЧНОСТЬ МЕТОДА

6.1. Сходимость

Два результата определений, полученные одним исполнителем, признаются достоверными (с 95 %-ной доверительной вероятностью), если расхождение между ними не превышает 0,9 кПа (7 мм рт. ст.).

6.2. Воспроизводимость

Два результата испытаний, полученные в двух разных лабораториях, признаются достоверными (с 95 %-ной доверительной вероятностью), если расхождение между ними не превышает 2,4 кПа (18 мм рт. ст.).

ПРИЛОЖЕНИЕ

Обязательное

РАСЧЕТ ПОПРАВОЧНОГО КОЭФФИЦИЕНТА

Поправочный коэффициент вычисляют по формуле

где Ас.о - аттестованная характеристика стандартного образца, кПа (мм рт. ст.);

Xс.о - результат испытания стандартного образца, кПа (мм рт. ст.).

Перечень государственных стандартных образцов, применяемых в определенном диапазоне давления насыщенных паров, приведен в таблице.

Манометр (верхний предел измерения), МПа

ГСО

До   0,06

ГСО 4093-87, ГСО 4094-84

Св.   0,06   до   0,10

ГСО 4094-87, ГСО 4095-84

»     0,10    »    0,16

ГСО 4096-87, при температуре 20 °С

ИНФОРМАЦИОННЫЕ ДАННЫЕ

1. РАЗРАБОТАН И ВНЕСЕН Министерством химической и нефтеперерабатывающей промышленности СССР

2. УТВЕРЖДЕН И ВВЕДЕН В ДЕЙСТВИЕ Постановлением Государственного комитета СССР по управлению качеством продукции и стандартам от 13.12.90 № 3132

3. ВВЕДЕН ВПЕРВЫЕ

4. ССЫЛОЧНЫЕ НОРМАТИВНО-ТЕХНИЧЕСКИЕ ДОКУМЕНТЫ

Обозначение НТД, на который дана ссылка

Номер раздела, пункта

ГОСТ 2405-88

1

ГОСТ 2517-85

2.1

ГОСТ 4233-77

1

ГОСТ 8505-80

1

ГОСТ 13830-97

1

5. Ограничение срока действия снято по протоколу № 5-94 Межгосударственного совета по стандартизации, метрологии и сертификации (ИУС 11-12-94)

6. ПЕРЕИЗДАНИЕ. Апрель 2005 г.

СОДЕРЖАНИЕ

1. АППАРАТУРА, РЕАКТИВЫ И МАТЕРИАЛЫ... 1

2. ОТБОР ПРОБ. 2

3. ПОДГОТОВКА К ИСПЫТАНИЮ... 2

4. ПРОВЕДЕНИЕ ИСПЫТАНИЯ.. 3

5. ОБРАБОТКА РЕЗУЛЬТАТОВ.. 3

6. ТОЧНОСТЬ МЕТОДА.. 3

ПРИЛОЖЕНИЕ.. 3

РАСЧЕТ ПОПРАВОЧНОГО КОЭФФИЦИЕНТА.. 3

ИНФОРМАЦИОННЫЕ ДАННЫЕ. 4

 

2008-2013. ГОСТы, СНиПы, СанПиНы - Нормативные документы - стандарты.