
ГОСУДАРСТВЕННЫЙ СТАНДАРТ СОЮЗА ССР
ЕДИНАЯ СИСТЕМА ОТ КОРРОЗИИ И СТАРЕНИЯ
РЕЗИНЫ
МЕТОДЫ УСКОРЕННЫХ ИСПЫТАНИЙ НА
СТОЙКОСТЬ
К ОЗОННОМУ И ТЕРМОСВЕТООЗОННОМУ СТАРЕНИЮ
ГОСТ 9.026-74
ИПК ИЗДАТЕЛЬСТВО СТАНДАРТОВ
Москва
ГОСУДАРСТВЕННЫЙ СТАНДАРТ СОЮЗА ССР
|
Единая система защиты от коррозии и старения РЕЗИНЫ Методы ускоренных испытаний на стойкость Unified system of corrosion and
ageing protection. |
ГОСТ |
Дата введения 01.07.76
Настоящий стандарт распространяется на резины и резиновые изделия и устанавливает методы ускоренных испытаний на стойкость к озонному и термосветоозонному старению при статической или динамической деформации растяжения.
Сущность методов заключается в том, что образцы подвергают статической или динамической деформации растяжения в среде озонированного воздуха при заданных концентрациях озона, энергетической освещенности и температуре и определяют стойкость резин к указанным воздействиям по одному или нескольким характерным показателям:
наличию или отсутствию трещин после заданной продолжительности старения при визуальном осмотре, (tт);
продолжительности старения до появления первых трещин, обнаруживаемых при визуальном осмотре (tи);
продолжительности старения до разрыва образца (tр);
коэффициенту озонного старения по условной прочности при растяжении (Ko);
коэффициенту термосветоозонного старения по условной прочности при растяжении (Kтсо);
максимальной объемной доли озона, при которой в течение заданной продолжительности старения не наблюдается растрескивания образцов (сmax);
пороговой деформации - максимальному значению статической деформации растяжения, при котором на образце, испытанном в заданных условиях после заданной продолжительности старения, отсутствуют трещины при визуальном осмотре (Еп).
Метод предназначен для:
контроля резин и резиновых изделий на стойкость к озонному и термосветоозонному старению при определении tт, tи, Ko, Kтсо;
классификации и контроля резин по стойкости к озонному и термосветоозонному старению при определении сmax и Еп;
сравнительной оценки стойкости резин к озонному и термосветоозонному старению при определении tр.
Показатель устанавливают в стандартах или технических условиях на резины или резиновые изделия.
(Измененная редакция, Изм. № 1, 4).
1.1. Образцы изготавливают в соответствии с ГОСТ 269 и требованиями, изложенными ниже.
1.2. Образцы для испытаний в виде пластин вулканизуют в пресс-формах. Шероховатость рабочих поверхностей пресс-форм по ГОСТ 2789 не должна превышать Ra = 0,8.
(Измененная редакция, Изм. № 2).
1.3. Образцы для определения tт, tи, сmax и Еп должны иметь размеры {(120,0 ± 1,0) ´ (10,0 ± 0,5) ´ (2,0 ± 0,2)} мм; для определения tр - {(120,0 ± 1,0) ´ (10,0 ± 0,5) ´ (0,5 ± 0,1)} мм.
Образцы вырубают штанцевым ножом из пластин соответствующей толщины. Размеры образцов, кроме толщины, определяются размерами штанцевых ножей и после вырубки не контролируют.
Образцы для определения Ko и Kтсо вырезают из пластин толщиной (1,0 ± 0,1) мм или (2,0 ± 0,2) мм в виде полос шириной не менее 25 мм, из которых до и после озонного старения вырубают лопатки штанцевым ножом, предназначенным для изготовления образцов типа I или II по ГОСТ 270.
При определении стойкости к термосветоозонному старению по указанным показателям допускается использовать образцы толщиной (1,0 ± 0,2) мм.
Допускается испытывать образцы с наплывом по концам. Форма и размеры пластин для вырубки образцов с наплывом и устройство для их растяжения приведены в рекомендуемом приложении 3.
Способ изготовления образцов из изделий и их размеры должны быть установлены в стандартах или технических условиях на резины или резиновые изделия.
(Измененная редакция, Изм. № 1, 2, 3).
1.4. Длина рабочего участка нерастянутого образца по внутренним краям меток должна быть (60,0 ± 0,5) мм.
1.5. Образцы испытывают не ранее чем через 16 ч и не позднее, чем через 28 суток после вулканизации. Это требование не распространяется на образцы, изготовленные из хранившихся или эксплуатировавшихся изделий.
Образцы хранят в условиях, исключающих воздействие света, озона при температуре (23 ± 2) °С.
(Измененная редакция, Изм. № 1, 4).
1.6. Закрепляемые в зажимах части образцов защищают липкой поливинилхлоридной электроизоляционной лентой по ГОСТ 16214.
При разрушении образцов около зажимов или по ребрам проводят повторные испытания, при этом части образцов, закрепляемые в зажимах и прилегающие к ним от 1 до 2 мм рабочего участка, а также ребра и прилегающие к ним части рабочего участка шириной не более 1,0 мм покрывают перед испытанием 2 - 3 слоями озоностойкого покрытия марки ПЭ-37 по техническим условиям.
(Измененная редакция, Изм. № 1).
1.7. Для определения каждого из показателей (tт, tи, Ko, Kтсо и сmax) должно быть не менее пяти образцов.
Для определения Еп должно быть не менее трех образцов при каждом выбранном значении деформации.
(Измененная редакция, Изм. № 2, 3).
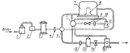
Рекомендуемая схема прохождения озонированного воздуха через установку приведена на чертеже.
Воздух, поступающий на озонирование, должен быть очищен от пыли и органических примесей. Относительная влажность воздуха должна быть не более 65 %. Очистка и осушение воздуха проводятся в колонках, заполненных осушителем - силикагелем по ГОСТ 3956 и в поглотительных фильтрах.
Для испытания на стойкость к термосветоозонному старению камера должна быть снабжена ксеноновой лампой со светофильтром.
Схема прохождения озонированного воздуха через установку

1 - осушитель; 2 - фильтр поглотительный; 3 - озонатор; 4, 10, 12- ротаметр; 5 - распределительный кран; 6 - кран системы отбора проб; 7 - камера для испытаний; 8 - ксеноновая лампа со светофильтром (только в установке для испытаний на термосветоозонностойкость); 9, 14 - регулировочный вентиль; 11 - колба для отбора проб; 13 - камера разложения озона; 15 - вакуумный насос
(Измененная редакция, Изм. № 3).
2.2. Установка должна обеспечивать:
проведение испытаний образцов в среде озонированного воздуха, получаемого превращением в озон части кислорода воздуха;
генерирование озона в пределах объемных долей* озона от 2,5×10-5 до 1,0×10-1 %;
* Допускается применять установки, обеспечивающие генерирование озона в любом диапазоне указанного предела концентраций.
постоянство заданной концентрации озона в камере в течение времени проведения испытания;
контроль концентрации озона до входа в камеру и на выходе из камеры (или в камере);
непрерывность потока озонированного воздуха через камеру во время отбора проб воздуха в процессе испытаний;
равномерное воздействие озонированного воздуха на все образцы;
скорость потока озонированного воздуха в камере не менее 8 мм/с, измеряемую с предельной допускаемой погрешностью ± 10 %.
поглощение, разложение или удаление отработанного озонированного воздуха;
отсутствие попадания на образцы прямых солнечных лучей;
поддержание в камере заданной температуры с предельной допускаемой погрешностью ± 2 °С;
статическую деформацию растяжения образцов в диапазоне от 0 до 50 % с предельной допускаемой погрешностью ± 2 % и динамическую деформацию растяжения (30 ± 2) % в расчете на длину рабочего участка недеформированного образца с частотой (10 ± 1) или (30 ± 1) циклов в минуту;
возможность наблюдения за состоянием поверхности образцов в камере в процессе испытаний.
Допускается использовать установку, в которой концентрацию озона контролируют только на выходе из камеры (или в камере).
Для испытания на стойкость к термосветоозонному старению установка должна обеспечивать:
воздействие на образцы светового потока с длиной волны в УФ-области не ниже 210 нм;
энергетическую освещенность образцов в пределах 250 - 600 Вт/м2 с допускаемой погрешностью измерения ± 10 %;
размещение образцов параллельно оси лампы и равномерное воздействие светового потока на образцы.
Отношение суммарной незащищенной поверхности испытуемых образцов к расходу воздуха, проходящего через камеру, должно составлять не более 12 с×мм-1.
(Измененная редакция, Изм. № 2, 3, 4).
2.3. Установка должна быть снабжена съемными струбцинами, кассетами и устройствами для растяжения образцов.
(Измененная редакция, Изм. № 1).
2.4. (Исключен, Изм. № 2).
2.5. Все узлы и детали установки должны быть изготовлены из озоностойких материалов.
2.6. Для измерений применяют металлическую измерительную линейку по ГОСТ 427 и толщиномер по ГОСТ 11358.
(Введен дополнительно, Изм. № 1, 2).
2.7. Для осмотра образцов применяют лупу по ГОСТ 25706, обеспечивающую семикратное увеличение.
(Введен дополнительно, Изм. № 3).
3.1. Образцы для испытаний в условиях статической деформации растяжения закрепляют в кассетах и испытывают при определении tт, tи, tр, Ko, Kтсо и сmax при одном, а при определении Еп не менее, чем при четырех значениях деформации, которые выбирают из следующего ряда: (5 ± 1), (10 ± 1), (15 ± 2), (20 ± 2), (30 ± 2), (40 ± 2), (50 ± 2), (60 ± 2) и (80 ± 2) %.
Значения деформации должны быть установлены в стандартах или технических условиях на резины или резиновые изделия.
Образцы в кассетах предварительно выдерживают на воздухе в течение (72 ± 1) ч при (23 ± 2) °С, если озонное старение проводят при (23 ± 2), (30 ± 2) или (40 ± 2) °С или в течение (24 ± 0,5) ч при 50 ± 2 °С, если озонное старение проводят при (50 ± 2) °С.
В технически обоснованных случаях допускается выдерживать образцы перед испытанием в течение 40 мин при 23 ± 2 °С.
Способ подготовки к испытаниям образцов из изделий должен быть установлен в стандартах или технических условиях на резиновые изделия.
(Измененная редакция, Изм. № 1, 2).
3.2. Образцы для испытаний в условиях динамической деформации закрепляют в струбцинах.
3.3. (Исключен, Изм. № 1).
3.4. Определяют условную прочность при растяжении образцов до озонного или термосветоозонного старения по ГОСТ 270.
(Измененная редакция, Изм. № 1).
4.1. Образцы, подготовленные по п. 3.1, помещают в камеру.
4.2. Образцы, подготовленные по п. 3.2, помещают в камеру, подвергают исходной статической деформации растяжения (10 ± 2) % и в процессе испытаний подвергают динамической деформации растяжения (30 ± 2) % в расчете на длину рабочего участка недеформированного образца с частотой (10 ± 1) или (30 ± 1) циклов в минуту.
Допускается проводить испытания в условиях динамической деформации при других значениях исходной статической и динамической деформаций, соответствующих условиям эксплуатации изделий и установленных в стандартах или технических условиях на резины или резиновые изделия.
4.3. Испытания для определения tт, tи, tр, Ko, Kтсо и Еп проводят при одном из следующих значений объемной доли озона, %: (2,5 ± 0,5)×10-5, (5,0 ± 0,5)×10-5, (10,0 ± 1,0)×10-5 или (2,0 ± 0,2)×10-4.
Допускается испытывать резины на основе озоностойких полимеров и резины со специальной защитой при более высоких концентрациях озона, указанных в п. 2.2. Отклонение от средних значений концентраций не должно быть более 10 %.
Концентрации озона устанавливают в соответствии со стандартами или техническими условиями на резины и резиновые изделия.
Испытание на стойкость к термосветоозонному старению проводят при энергетической освещенности образцов 280 или 560 Вт/м2. Значения освещенности устанавливают в стандартах или технических условиях на резины или резиновые изделия.
(Измененная редакция, Изм. № 1, 2, 3).
4.4. Отсчет времени испытаний начинают спустя 5 мин после начала пропускания озонированного воздуха требуемой концентрации через испытательную камеру при заданных температуре и освещенности образцов.
Рекомендуемая скорость потока озонированного воздуха в камере должна быть от 12 до 16 мм/с. Скорость потока определяют как отношение потока воздуха в камере, мм3/с, к площади поперечного сечения камеры, мм2, перпендикулярного потоку воздуха.
Концентрацию озона в процессе испытания определяют не реже одного раза в 2 ч по методу, указанному в приложениях 1 и 2.
Допускается применение других методов определения концентрации озона, обеспечивающих определение требуемой концентрации с заданной точностью.
Не допускается проводить старение в одной камере резин разной природы.
(Измененная редакция, Изм. № 3, 4).
4.5. Испытания проводят при одной из следующих температур: (23 ± 2), (30 ± 2), (40 ± 2) или (50 ± 2) °С.
Температуру испытаний устанавливают в стандартах или технических условиях на резины или резиновые изделия.
Продолжительность старения для определения tт, Ko, Kтсо, сmax, Еп устанавливают в стандартах или технических условиях на резины или резиновые изделия, которую выбирают из ряда: 1, 2, 4, 8, 16, 24, 48, 72 и 96 ч. В обоснованных случаях допускается большая продолжительность и перерывы при старении. При вынужденных перерывах образцы хранят в темноте в отсутствии озона при температуре (23 ± 2) °С и относительной влажности не более (50 ± 5) %.
(Измененная редакция, Изм. № 1, 2, 4).
4.6. Осмотр образцов при определении tи и tр проводят не реже, чем через следующие промежутки времени:
6 мин - при испытаниях до 1 ч;
20 мин - при испытаниях от 1 до 4 ч;
60 мин - при испытаниях от 4 до 16 ч;
120 мин - при испытаниях свыше 16 ч.
Осмотр образцов при определении tт, Еп проводят после заданной продолжительности старения, которую выбирают по п. 4.5.
(Измененная редакция, Изм. № 1, 2).
4.7. Определяют условную прочность при растяжении образцов после озонного или термосветоозонного старения по ГОСТ 270.
4.5 - 4.7. (Измененная редакция, Изм. № 1, 3).
4.8. (Исключен, Изм. № 2).
5.1. За результат испытаний принимают:
среднее арифметическое значение показателей не менее пяти образцов (продолжительности старения до разрыва образца, коэффициента озонного старения, коэффициента термосветоозонного старения, которое вычисляют в соответствии с требованиями ГОСТ 269, максимальную концентрацию озона, при которой в течение заданной продолжительности старения не наблюдается растрескивания образцов;
наличие или отсутствие трещин после заданной продолжительности старения на каждом образце при визуальном осмотре;
продолжительность старения, в течение которой появились первые трещины на одном из образцов при визуальном осмотре;
пороговую деформацию, при которой ни на одном образце не обнаружены трещины после заданной продолжительности старения при визуальном осмотре.
(Измененная редакция, Изм. № 2, 3).
5.2. Коэффициент озонного старения вычисляют по формуле

где
- условная прочность
при растяжении до озонного старения, определяемая по п. 3.4, МПа (кгс/см2);
- условная прочность
при растяжении после озонного старения, определяемая по п. 4.7, МПа (кгс/см2).
Коэффициент термосветоозонного старения вычисляют по формуле

где
- условная прочность
при растяжении до термосветоозонного старения, определяемая по п. 3.4, МПа (кгс/см2);
- условная прочность
при растяжении после термосветоозонного старения, определяемая по п. 4.7, МПа (кгс/см2).
(Измененная редакция, Изм. № 1, 3).
5.3. (Исключен, Изм. № 1).
5.4. Сопоставимыми считают результаты испытаний при одинаковых: размерах и способах изготовления образцов;
условиях испытаний (температура, деформация, концентрация озона, скорость потока, энергетической освещенности);
загрузке камеры;
способе отбора проб (по выбору места) для определения концентрации озона;
продолжительности хранения изделий до изготовления из них образцов.
5.5. Результаты испытаний записывают в протокол, который должен содержать следующие данные:
дату испытаний;
условное обозначение резины или изделия;
порядковый номер образца;
размер образца, мм;
температуру испытания, °С;
тип (номер установки);
объемную долю озона, %;
энергетическую освещенность образцов, Вт/м2;
скорость потока озонированного воздуха, мм/с;
место отбора пробы озонированного воздуха.
В зависимости от условий испытаний и определяемого показателя в протоколе испытаний должны быть приведены следующие данные:
продолжительность выдержки образцов до старения, ч;
температура выдержки образцов до старения, °С;
статическая и динамическая деформация растяжения, %;
частота динамической деформации, цикл/мин;
продолжительность старения до появления первых трещин, ч;
продолжительность старения до разрыва образца, ч;
продолжительность старения для определения коэффициента озонного или термосветоозонного старения, ч;
условная прочность при растяжении до озонного или термосветоозонного старения МПа (кгс/см2);
условная прочность при растяжении после озонного или термосветоозонного старения МПа (кгс/см2);
коэффициент озонного старения;
коэффициент термосветоозонного старения;
максимальная объемная доля озона, %;
продолжительность старения при максимальной объемной доле озона, в течение которой не наблюдалось растрескивания образцов, ч (появление одиночных трещин, количество трещин на единицу площади, средняя длина 10 крупных трещин);
наличие или отсутствие трещин после заданной продолжительности старения;
пороговая деформация, %.
5.4, 5.5. (Измененная редакция, Изм. № 1, 2, 3, 4).
5.6. (Исключен, Изм. № 1).
6.1. Помещение для испытаний должно быть оборудовано приточно-вытяжной вентиляцией и соответствовать требованиям ГОСТ 12.1.004 и ГОСТ 12.1.005.
6.2. При подготовке и проведении испытаний должны соблюдаться типовые правила пожарной безопасности промышленных предприятий, утвержденные ГУПО МВД СССР и установленные ГОСТ 12.3.002.
6.3. Аппаратура в части электробезопасности должна соответствовать требованиям ГОСТ 12.1.019 и ГОСТ 12.1.030.
6.4. Не допускается производить ремонт при включенной в сеть энергопитания аппаратуре.
6.5. Установка для испытаний должна соответствовать требованиям нормативно-технической документации.
6.6. Разгерметизация установки допускается только после отключения лампы и продувки установки, обеспечивающей не менее чем десятикратный обмен воздуха в ней.
6.7. Во время проведения испытания в помещении должно находиться не менее двух человек.
6.8. Каждый работающий на установке должен иметь квалификацию не ниже лаборанта, пройти инструктаж по технике безопасности и промышленной санитарии и получить допуск к работе.
6.9. Все работающие должны быть в халатах, а при работе при повышенных температурах в теплоизолирующих перчатках.
6.10. Содержание озона в рабочем помещении не должно превышать 10 частей на 106 частей воздуха.
(Введен дополнительно, Изм. № 4).
Разд. 6. (Измененная редакция, Изм. № 3).
Рекомендуемое
1. Определение объемных долей озона 2,5×10-5 до 1×10-3 %.
1.1. Метод определения концентрации озона основан на его реакции с йодистым калием, в результате которой выделяется свободный йод, количественно определяемый титрованием серноватистокислым натрием:
О3 + 2KJ + Н2О ® 2КОН + О2 + J2. (1)
2Na2S2O3 + J2 ® 2NaJ + Na2S4O6. (2)
1.2. Приборы и реактивы:
весы лабораторные общего назначения по ГОСТ 24104 с пределом взвешивания до 200 г, 3-го класса;
цилиндр мерный по ГОСТ 1770, исполнения 2, вместимостью 100 см3;
бюретка по ГОСТ 29251 исполнения 1, 2-го класса, вместимостью 25 см3, с ценой деления 0,1 см3;
калий йодистый по ГОСТ 4232;
натрий фосфорнокислый двузамещенный безводный по ГОСТ 11773, раствор концентрации 0,025 моль/дм3;
калий фосфорнокислый однозамещенный безводный по ГОСТ 4198, раствор концентрации 0,025 моль/дм3;
калий двухромовокислый по ГОСТ 4220, раствор концентрации 0,002 моль/дм3;
натрий серноватистокислый (тиосульфат натрия) по ГОСТ 27068, раствор концентрации 0,002 моль/дм3 (концентрацию устанавливают по раствору двухромовокислого калия).
(Измененная редакция, Изм. № 4).
1.3. Проведение определения
Приготавливают буферный раствор, смешивая 1,5 объема раствора фосфорнокислого натрия с 1 объемом фосфорнокислого калия.
В 75 см3 буферного раствора добавляют 15 г йодистого калия. Раствор помещают в колбу (см. чертеж приложения 2) с разбрызгивающим устройством и пропускают через колбу озонированный воздух до слабожелтой окраски раствора. Затем раствор переливают в стакан, снабженный магнитной мешалкой и платиновыми электродами, и титруют его потенциометрическим методом раствором тиосульфата натрия.
1.4. Обработка результатов
Объемную долю озона (с) в процентах вычисляют по формуле
![]()
где с¢ - концентрация раствора тиосульфата натрия, моль/дм3;
V - объем раствора тиосульфата натрия, израсходованный на титрование, см3;
Т - абсолютная температура, К;
Р - барометрическое давление в помещении, гПа;
V1 - объем воздуха, прошедший через колбу, дм3.
ПРИЛОЖЕНИЕ 1. (Измененная редакция, Изм. № 2).
Рекомендуемое
1. Определение объемных долей озона от 1,1×10-3 до 1×10-1 %.
1.1. Метод определения концентрации озона основан на его реакции с йодистым калием, в результате которой выделяется свободный йод, количественно определяемый титрованием серноватистокислым натрием:
О3 + 2KJ + Н2О ® 2КОН + О2 + J2. (1)
2Na2S2O3 + J2 ® 2NaJ + Na2S4O6. (2)
Колба для отбора проб

1.2. Приборы и реактивы:
цилиндр мерный по ГОСТ 1770, исполнения 2, вместимостью 100 см3;
бюретка по ГОСТ 29251, исполнения 1, 2-го класса, вместимостью 25 см3, с ценой деления 0,1 см3;
калий йодистый по ГОСТ 4232, 1 %-ный раствор;
кислота уксусная по ГОСТ 61, 10 %-ный раствор;
калий двухромовокислый по ГОСТ 4220, раствор концентрации 0,1 или 0,01 моль/дм3;
натрий серноватистокислый (тиосульфат натрия) по ГОСТ 27068, раствор концентрации 0,1 или 0,01 моль/дм3 (концентрацию устанавливают по раствору двухромовокислого калия).
(Измененная редакция, Изм. № 4).
1.3. Проведение определения
В колбу (см. чертеж) наливают 200 см3 раствора йодистого калия и присоединяют ее к озонной установке. Озонированный воздух пропускают через раствор до появления желтой окраски. Тотчас после отбора пробы озонированного воздуха в колбу добавляют 0,5 см3 раствора уксусной кислоты, раствор переливают в стакан и титруют тиосульфатом натрия (раствором концентрации 0,1 или 0,01 моль/дм3, в зависимости от предполагаемой концентрации озона) до слабо-желтой окраски.
Затем добавляют в качестве индикатора несколько капель свежеприготовленного крахмального раствора, после этого продолжают титрование до исчезновения синей окраски.
1.4. Обработка результатов
Объемную долю озона (с) в процентах вычисляют по формуле
![]()
где с¢ - концентрация раствора тиосульфата натрия, моль/дм3;
V - объем раствора тиосульфата натрия, израсходованный на титрование, см3;
Т - абсолютная температура, К;
Р - барометрическое давление в помещении, гПа;
V1 - объем воздуха, прошедший через колбу, дм3.
ПРИЛОЖЕНИЕ 2. (Измененная редакция, Изм. № 2).
Рекомендуемое
Форма и размеры пластины для вырубки образца с наплывом

Черт. 1
Устройство для растяжения образца с наплывом

Черт. 2
ПРИЛОЖЕНИЕ 3. (Измененная редакция, Изм. № 3).
ИНФОРМАЦИОННЫЕ ДАННЫЕ
1. РАЗРАБОТАН И ВНЕСЕН Министерством нефтеперерабатывающей и нефтехимической промышленности СССР
РАЗРАБОТЧИКИ
Е.Е. Ковалева, руководитель темы; С.В. Резниченко, канд. хим. наук; М.Е. Вараксин, канд. техн. наук; В.В. Кузнечикова, канд. физ.-мат. наук; И.С. Конторович
2. УТВЕРЖДЕН И ВВЕДЕН В ДЕЙСТВИЕ Постановлением Государственного комитета стандартов Совета Министров СССР от 12 мая 1974 г. № 1100
Изменение № 4 ГОСТ 9.026-74 принято Межгосударственным Советом по стандартизации, метрологии и сертификации (протокол № 4 от 21.10.93)
За принятие изменения проголосовали:
|
Наименование государства |
Наименование национального органа по стандартизации |
|
Республика Белоруссия |
Госстандарт Белоруссии |
|
Республика Казахстан |
Госстандарт Республики Казахстан |
|
Российская Федерация |
Госстандарт России |
|
Украина |
Госстандарт Украины |
3. ВЗАМЕН ГОСТ 6949-63, ГОСТ 11805-66, ГОСТ 9.064-76
4. Учитывает требования МС ИСО 1431-1-89
5. ССЫЛОЧНЫЕ НОРМАТИВНО-ТЕХНИЧЕСКИЕ ДОКУМЕНТЫ
|
Обозначение НТД, на который дана ссылка |
Номер пункта, подпункта, перечисления, приложения |
|
ГОСТ 61-75 |
|
|
ГОСТ 3956-76 |
|
|
ГОСТ 4198-75 |
|
|
ГОСТ 4220-75 |
|
|
ГОСТ 4232-74 |
|
|
ГОСТ 11773-76 |
|
|
ГОСТ 16214-86 |
|
|
ГОСТ 27068-86 |
|
|
ГОСТ 29251-92 |
6. Ограничение срока действия снято по протоколу Межгосударственного Совета по стандартизации, метрологии и сертификации (ИУС 2-93)
7. ПЕРЕИЗДАНИЕ (октябрь 1997 г.) с Изменениями № 1, 2, 3, 4, утвержденными в феврале 1981 г., январе 1986 г., июне 1987 г., апреле 1994 г. (ИУС 5-81, 5-86, 10-87, 6-94)
СОДЕРЖАНИЕ