МИНИСТЕРСТВО ЭНЕРГЕТИКИ И ЭЛЕКТРИФИКАЦИИ СССР
ГЛАВНОЕ ТЕХНИЧЕСКОЕ УПРАВЛЕНИЕ ПО ЭКСПЛУАТАЦИИ ЭНЕРГОСИСТЕМ
типовАя инструкция
ПО ЭКСПЛУАТАЦИИ СИСТЕМ
КОНДИЦИОНИРОВАНИЯ ВОЗДУХА
С ЦЕНТРАЛЬНЫМИ
КОНДИЦИОНЕРАМИ
И ПАРОВОДЯНЫМИ ЭЖЕКТОРНЫМИ
ХОЛОДИЛЬНЫМИ МАШИНАМИ
ТИ 34-70-036-84
![]()

Служба передового опыта ПО «СОюзтехэнерго»
Москва 1985
РАЗРАБОТАНО предприятием «Средазтехэнерго» Производственного объединения по наладке, совершенствованию технологии электростанций и сетей «Союзтехэнерго»
ИСПОЛНИТЕЛИ Л.С. СТРАШНОВ, Э.Б. ВОЩИН
УТВЕРЖДЕНО Главным техническим управлением по эксплуатации энергосистем 02.07.84 г.
Заместитель начальника Д.Я. ШАМАРАКОВ
СОДЕРЖАНИЕ
|
ТИПОВАЯ ИНСТРУКЦИЯ ПО ЭКСПЛУАТАЦИИ СИСТЕМ КОНДИЦИОНИРОВАНИЯ ВОЗДУХА С ЦЕНТРАЛЬНЫМИ КОНДИЦИОНЕРАМИ И ПАРОВОДЯНЫМИ ЭЖЕКТОРНЫМИ ХОЛОДИЛЬНЫМИ МАШИНАМИ |
ТИ 34-70-036-84 |
Срок действия установлен
с 01.06.85 г.
до 01.06.95 г.
1.1. Настоящая Типовая инструкция содержит требования, предъявляемые при эксплуатации, испытаниях в процессе эксплуатации и после ремонта, пуске и наладке систем кондиционирования воздуха (СКВ) тепловых электростанций (ТЭС) с центральными кондиционерами и пароводяными эжекторными холодильными машинами.
1.2. В Типовой инструкции рассматриваются общие вопросы по эксплуатации, испытаниям, пуску и наладке СКВ. На электростанциях на основу настоящей Типовой инструкции, заводских инструкций и [10] следует разрабатывать рабочие инструкции с учетом местных условий.
1.3. Производство строительно-монтажных работ и организация эксплуатации СКВ должны соответствовать ГОСТ, проекту, СНиП;
действующим нормам технологического проектирования тепловых электрических станций и сетей и противопожарным нормам строительного проектирования промышленных предприятий и населенных мест, а также [5] - [7].
Размещение и устройство электрооборудования СКВ должно соответствовать [16].
1.4. Надежная работа СКВ на электростанциях является необходимым условием обеспечения надежности работы основного и вспомогательного оборудования, требуемых санитарно-гигиенических условий для эксплуатационного и ремонтного персонала.
1.5. Для обеспечения надежной работы СКВ необходимо:
- проводить техническое обслуживание и плановые ремонты силами квалифицированного персонала;
- периодически проводить испытания и при необходимости наладку на санитарно-гигиенический эффект;
- осуществлять периодический контроль за состоянием воздушной среды в обслуживаемых помещениях.
1.6. Эксплуатация СКВ должна обеспечивать круглогодичное поддержание параметров воздушной среды (температуры, влажности, подвижности) в обслуживаемых помещениях в соответствии с требованиями [1] и [4].
На ТЭС должен быть разработан и утвержден главным инженером график остановов оборудования, входящего в СКВ.
При составлении этого графика следует учитывать, что система хладоснабжения работает только в теплый период года, а система теплоснабжения - только в холодный период.
Все ремонтные работы по системе теплоснабжения должны выполняться в летний период, по системе хладоснабжения - в зимний.
Останов непрерывно работающего оборудования (при отсутствии резервирования) для выполнения ремонта следует производить в переходный период года (весна, осень).
1.7. Проверка в процессе эксплуатации состояния воздушной среды в рабочей зоне производственных помещений на соответствие [4] должна производиться по графику, утвержденному главным инженером электростанции. Такие проверки должны производиться также после монтажа нового, реконструкции или капитального ремонта существующего оборудования СКВ. Эти работы должны выполняться специальным подразделением ТЭС либо с привлечением сторонней организации.
В случае выявления несоответствия фактического состояния воздушной среды требуемым параметрам должны быть разработаны мероприятия по устранению выявленных дефектов.
2.1. Система кондиционирования воздуха (рис. 1) состоит из следующих основных элементов:
- центрального кондиционера;
- источника хладоснабжения (пароводяной эжекторной холодильной машины);
- источника теплоснабжения;
- кондиционеров-доводчиков;
- сети воздуховодов.
2.2. В центральном кондиционере (рис. 2) происходит тепло-влажностная обработка воздуха путем непосредственного или косвенного его контакта с тепло- или хладоносителем. Обработанный воздух вентилятором кондиционера подается в сеть воздуховодов.
Свежий воздух очищается от пыли в фильтре, затем проходит через воздухонагреватель первого подогрева, где частично подогревается или охлаждается в зависимости от времени года. Затем происходит смещение свежего и рециркуляционного воздуха и полученная смесь подается в оросительную камеру, где осуществляется увлажнение смеси (в зимний период), адиабатическое охлаждение или охлаждение с осушением в летний период). Далее увлажненный или осушенный воздух проходит через воздухонагреватель второго подогрева, где доводится до расчетных параметров и вентилятором кондиционера по системе воздуховодов подается в обслуживаемое помещение. В обслуживаемом помещении воздух ассимилирует тепло- и влагоизбытки (в летний период) или компенсирует тепло- и влагопотери (в зимний период), частично забирается вентилятором рециркуляции и возвращается в кондиционер. Избытки воздуха в обслуживаемом помещении создают необходимый подпор, препятствующий проникновению загазованного и запыленного воздуха извне, и удаляются из обслуживаемого помещения через неплотности проемов.
Сводная характеристика центральных кондиционеров приведена в приложении 1.
2.3. Пароводяная эжекторная холодильная машина (рис. 3) предназначена для хладоснабжения центральных кондиционеров.
Охлаждение хладоносителя (воды) в холодильной машине основано на частичном его испарении при низком давлении, остаточное давление в испарителе холодильной машины равно 1,07 кПа (8 мм рт.ст.).
Сводная характеристика холодильных машин приведена в приложении 2.
2.4. Сеть воздуховодов предназначена для транспортирования и распределения обработанного воздуха по обслуживаемым помещениям.
2.5. В целях повышения экономической эффективности СКВ и снижения накладных расходов применяются схемы с рециркуляцией воздуха. Часть воздуха из обслуживаемого помещения подается в кондиционер и смешивается со свежим воздухом, а далее смесь воздуха обрабатывается в кондиционере и вновь подается в обслуживаемые помещения.
2.6. Для хладоснабжения центральных кондиционеров применяется открытая или закрытая схема подачи хладоносителя в зависимости от местных условий.
2.7. Закрытая (герметичная) схема хладоснабжения применяется при обработке воздуха в поверхностных теплообменниках (воздухоохладителях, воздухонагревателях) кондиционера (рис. 4). При такой схеме охлажденный хладоноситель насосом хладоносителя прокачивается через поверхностные теплообменники кондиционера, нагревается в них и подается в разбрызгивающие устройства испарителя холодильной машины.
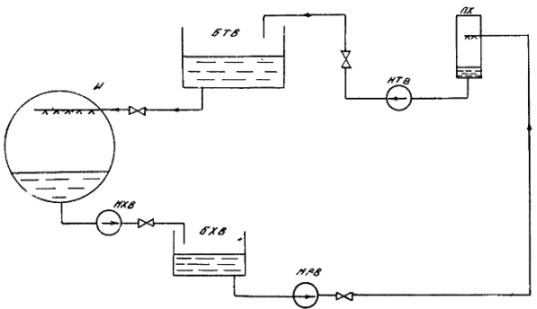
2.8. Открытая схема хладоснабжения применяется при обработке воздуха в оросительной камере (рис. 5). При такой схеме применяется хладоноситель (вода) питьевого качества ([I] и ГОСТ 2874-74).
В этой схеме охлажденный хладоноситель откачивается насосом хладоносителя из испарителя холодильной машины и подается в бак холодного хладоносителя (бак-аккумулятор), откуда откачивается насосом оросительной камеры и подается в форсунки, где распыляется и охлаждает проходящий в кондиционере воздух.
Отепленная вода насосом отепленного хладоносителя подается в бак отепленного хладоносителя, из которого самотеком за счет вакуума в испарителе холодильной машины поступает в разбрызгивающее устройство испарителя. При такой схеме хладоснабжения подпитка осуществляется в бак отепленного хладоносителя, а уровень его в испарителе холодильной машины поддерживается изменением расхода возвращаемого в испаритель хладоносителя.
2.9. В зимний период наружный воздух очищается от пыли, проходя через фильтр, далее нагревается в воздухонагревателе первого подогрева и в камере смещения смешивается с рециркуляционным воздухом. Смесь наружного и рециркуляционного воздуха проходит тепло-влажностную обработку в оросительной камере, затем нагревается до необходимой температуры в воздухонагревателе второго подогрева и вентилятором по сети воздуховодов распределяется по обслуживаемым помещениям.
Рис. 1. Система кондиционирования воздуха:
1 - центральный кондиционер; 2 - вентилятор кондиционера; 3 - шумоглушитель; 4 - подающий воздуховод; 5 - обслуживаемое помещение; 6 - воздуховод рециркуляции; 7 - вентилятор рециркуляции; 8 - испаритель холодильной машины; 9 - насос хладоносителя; 10 - уравнительная линия
Рис. 2. Примерная компоновка центрального кондиционера:
1 - контрфланец; 2 - гибкая вставка; 3 - приемный клапан; 4 - присоединительный лист; 5 - подставка; 6 - камера обслуживания; 7 - воздухонагреватель первого подогрева; 8 - воздушная камера; 9 - оросительная камера; 10 - масляный фильтр; 11 - воздухонагреватель второго подогрева; 12 - присоединительная секция; 13 - направляющий аппарат; 14 - вентилятор кондиционера; 15 - электродвигатель; 16 - виброизоляторы; 17 - воздуховод приточного воздуха; 18 - проходной клапан; 19 - воздуховод рециркуляции
Рис. 3. Схема холодильной машины:
1 - испаритель; 2 - главный эжектор; 3 - главный конденсатор; 4 - конденсатный насос; 5 - вспомогательный эжектор I ступени; 6 - вспомогательный эжектор II ступени; 7 - вспомогательный конденсатор I ступени; 8 - вспомогательный конденсатор II ступени; 9 - уравновешивающий клапан
Рис. 4. Закрытая (герметичная) схема хладоснабжения:
И - испаритель; НХВ - насос хладоносителя; ПХ - потребитель холода
Рис. 5. Открытая схема хладоснабжения:
БХВ - бак холодного хладоносителя; НРБ - циркуляционный насос; НТВ - насос отепленного хладоносителя; БТВ - бак отепленного хладоносителя (Остальные обозначения см. рис. 4)
Примечание. В настоящей Типовой инструкции не освещаются вопросы наладки, регулирования и обслуживания системы теплоснабжения, которые подробно изложены в [8].
2.10. Если центральный кондиционер установлен на значительном расстоянии от обслуживаемого помещения или один кондиционер обслуживает несколько помещений с различными нормируемыми параметрами, на входе воздуха в каждое помещение в воздуховоде устанавливаются кондиционеры-доводчики. Они предназначены для доведения параметров воздуха до нормируемых для каждого конкретного помещения.
В состав кондиционера-доводчика входят поверхностный теплообменник и увлажняющее устройство (форсунки для разбрызгивания воды или для подачи пара).
Примечание. Эксплуатация и техническое обслуживание элементов кондиционера-доводчика не отличаются от эксплуатации и технического обслуживания соответствующих элементов центрального кондиционера.
2.11. Автоматическая система регулирования (АСР) предназначена для поддержания нормируемых параметров воздуха (температура, влажность) в обслуживаемых помещениях. Она повышает эксплуатационные и экономические показатели работы СКВ, обеспечивая защиту отдельных элементов от аварий.
Схемы АСР различаются по виду используемой энергии (электрические, пневматические, гидравлические) и по характеру регулирования (количественное, количественно-качественное, качественное). Их выбор определяется назначением СКВ (комфортная, технологическая), требуемой точностью поддержания параметров и экономической целесообразностью.
Для ТЭС наиболее часто проектируются АСР по методу качественного регулирования, при котором производительность СКВ по воздуху остается постоянной и в зависимости от параметров приточного воздуха изменяется количество рециркуляционного воздуха.
Примечание. Эксплуатация оборудования, входящего в АСР, осуществляется в соответствии с инструкциями заводов-изготовителей.
3.1. Приемка СКВ в эксплуатацию после монтажа, реконструкции, модернизации и ремонта осуществляется в установленном порядке в соответствии с [7].
3.2. Приемка СКВ производится на основании внешнего осмотра, проверки работы отдельных узлов (поузловое опробование) и всей системы в целом, результатов испытаний на проектные параметры.
Вакуумная система холодильной машины и система трубопроводов испытываются на герметичность, испытываются и регулируются вентиляционное оборудование и система воздуховодов.
При внешнем осмотре определяется соответствие выполненных работ проекту.
3.3. После окончания работ по приемке комиссией составляется акт приемки работ с приложением к нему следующих документов:
- комплекта исполнительных чертежей с внесенными в них изменениями;
- актов приемки скрытых работ;
- актов гидравлических и пневматических испытаний холодильной машины с системой трубопроводов;
- актов предпусковых испытаний и регулировки вентиляционного оборудования и системы воздуховодов;
- паспортов на оборудование (заказчик выдает монтажной организации паспорта на все монтируемое оборудование, а после монтажа и пуска оборудования в эксплуатацию монтажная организация возвращает заполненные паспорта заказчику по [3]).
Примечание. В соответствии с [17] на каждую систему кондиционирования воздуха составляется свой паспорт.
4.1. Перед пуском в работу СКВ после монтажа, длительного бездействия или ремонта выполняется ряд мероприятий по подготовке к пуску отдельных ее элементов.
4.2. Перед пуском холодильная машина проверяется на плотность. Предварительная проверка производится заполнением машины водой, окончательная - опрессовкой сжатым воздухом.
До начала заполнения машины водой крышки водяных камер главного и вспомогательного конденсаторов снимаются для проверки плотности трубок. После устранения обнаруженных неплотностей машина опорожняется и проверяется сжатым воздухом давлением не более 0,12 МПа (1,25 кгс/см). Порядок работ по проверке плотности приведен в приложении 3.
4.3. По окончании опрессовки система хладоносителя заполняется водой, при этом проверяется плотность трубопроводов, аппаратов и арматуры СКВ.
4.4. Проверяется готовность к работе насосов циркуляции хладоносителя поочередным включением их в работу и устраняются выявленные дефекты.
4.5. Перед пуском центрального кондиционера необходимо:
- произвести его внешний осмотр, убедиться в отсутствии людей и посторонних предметов внутри секций кондиционера;
- убедиться в наличии масла в баке фильтра;
- проверить правильность работы привода фильтра кратковременным включением;
- проверить натяжение фильтрующих панелей;
- проверить натяжение цепи элеваторного устройства;
- убедится в отсутствии подтекания (визуально) в поверхностных воздухонагревателях и воздухоохладителях;
- проверить наличие и правильность установки форсунок;
- проверить исправность осветительной арматуры;
- проверить работу шарового клапана;
- проверить работу насоса оросительной камеры кратковременным включением;
- убедиться в правильности работы привода вентилятора кратковременным включением;
- проверить натяжение клиновых ремней вентилятора;
- проверить исправность ограждений движущихся частей вентилятора, насоса оросительной камеры, привода фильтра;
- проверить плотность прилегания лопаток направляющего аппарата, воздушных клапанов;
- закрыть дверки камер обслуживания и оросительной камеры и затянуть запорные болты.
4.6. Готовится к работе АСР - проверяются уставки срабатывания датчиков, исправность приборов КИП, исправность исполнительных механизмов.
4.7. Производится внешний осмотр системы воздухораспределения на отсутствие механических повреждений воздуховодов, целостность тепловой изоляции, правильность установки регулирующих клапанов, исправность и наличие в обслуживаемом помещении приточных решеток.
4.8. При подготовке к пуску СКВ после кратковременного останова производится внешний осмотр отдельных элементов, на которых производились ремонтные работы, и всей системы.
5.1. Пуск СКВ производится поагрегатно - сначала пускается холодильная машина, а затем центральный кондиционер.
5.2. Пуск холодильной машины:
- открытием арматуры на напорной и обратной линиях охлаждающей воды обеспечивается циркуляция охлаждающей воды через главный и вспомогательные конденсаторы. Наличие циркуляции охлаждающей воды проверяется открытием пробковых кранов на задней крышке водяной камеры главного конденсатора;
- открывается вентиль на дренажной линии паропровода, дренируется конденсат и прогревается паропровод перед холодильной машиной. По окончании прогрева закрывается дренажный вентиль и плавно открывается вентиль подачи пара на холодильную машину. Давление пара перед машиной должно соответствовать ее характеристике;
- при включении в работу насоса циркуляции хладоносителя убеждаются в циркуляции хладоносителя в системе при открытии воздушника на напорной линии (в закрытой схеме) или по поступлению хладоносителя в бак холодного хладоносителя (в открытой схеме);
- открывается вентиль и пускается пар во вспомогательный эжектор II ступени. При достижении остаточного давления в машине 0,67 - 0,73 МПа (500 - 550 мм рт. ст.) открывается вентиль и пускается пар во вспомогательный эжектор I ступени. При давлении в главном конденсаторе 4,0 - 4,7 кПа (30 - 35 мм рт. ст.) поочередным открытием задвижек пускаются в работу главные эжекторы;
- после запуска главных эжекторов необходимо следить за температурой хладоносителя до и после испарителя холодильной машины. Температура хладоносителя после испарителя должна соответствовать паспортной характеристике, температура перед испарителем должна быть на 3 - 5° выше.
5.3. Пуск центрального кондиционера осуществляется в следующем порядке:
- закрывается направляющий аппарат;
- открываются воздухозаборные клапаны и клапаны на линии рециркуляции (необходимо убедиться в правильности их раскрытия в соответствии со схемой работы, сезоном года);
- включается вентилятор (необходимо убедиться в отсутствии повышенной вибрации, ненормального шума);
- медленно открывается направляющий аппарат;
- включается привод фильтра.
При наличии вентилятора рециркуляции включается его двигатель и проверяется положение шиберов на линии рециркуляции. Если рециркуляция осуществляется за счет разрежения в кондиционер, проверяется соответствие положения регулирующего шибера положению, определенному при регулировке и испытаниях системы.
5.4. При наличии в схеме СКВ кондиционеров-доводчиков открытием арматуры на линии подачи хладоносителя создается циркуляция через их воздухоохладители, открытием арматуры подаются на форсунки вода или пар.
5.5. Включается в работу АСР - подается питание на щит автоматики, включаются в работу приборы управления, защиты и блокировки.
5.6. Работы по пуску СКВ завершаются проведением испытаний и наладки на санитарно-гигиенический эффект (см. разд. 9).
6.1. При останове СКВ на длительный период в первую очередь отключается холодильная машина, а затем центральный кондиционер. Операции по останову выполняются в следующем порядке:
- перекрывается подача пара на главные и вспомогательные эжекторы холодильной машины закрытием вентилей на паропроводах, закрывается вентиль подачи пара на холодильную машину;
- отключается насос циркуляции хладоносителя;
- отключается конденсатный насос после опорожнения главного конденсатора от конденсата (контроль по водомерному стеклу);
- закрывается арматура на напорной линии охлаждающей воды; открытием нижнего пробкового крана убеждаются в опорожнении трубного пространства от охлаждающей воды;
- отключается насос оросительной камеры кондиционера;
- дренируется хладоноситель из системы открытием дренажей и воздушников;
- закрываются дренажи и воздушники;
- отключаются вентилятор кондиционера и вентилятор рециркуляции;
- закрывается направляющий аппарат и воздухозаборный клапан;
- отключается привод масляного фильтра (не ранее чем через 0,5 - 1,5 ч после выключения вентилятора для предотвращения цементации шлама в маслобаке).
6.21 Кратковременный останов СКВ:
- при кратковременном останове холодильной машины для выполнения мелкого ремонта центральный кондиционер или его элементы без необходимости не отключаются;
- при кратковременном останове центрального кондиционера останавливается холодильная машина, так как ее работа без потребителя холода может вызвать переохлаждение хладоносителя и привести к его замерзанию в испарителе.
При отключении вентилятора кондиционера отключается насос оросительной камеры, в случае прекращения циркуляции теплоносителя через воздухонагреватели в зимний период отключается вентилятор кондиционера и закрывается воздухозаборный клапан.
7.1. В процессе эксплуатации СКВ должно обеспечиваться круглогодичное поддержание параметров воздушной среды (температуры, влажности, подвижности) в обслуживаемых помещениях.
7.1.1. При повышении температуры в помещении свыше 298 К (25 °С) в летний период, что свидетельствует о недостаточном хладоснабжении кондиционера, следует увеличить производительность холодильной машины включением дополнительных секций либо увеличить расход хладоносителя через воздухоохладители или оросительные камеры открытием соответствующей арматуры; при повышении температуры в зимний период, что свидетельствует об избытке теплоносителя, следует прикрытием арматуры перед воздухонагревателями снизить расход теплоносителя.
При понижении температуры в помещении ниже 291 К (18 °С) в летний период следует либо уменьшить производительность холодильной машины отключением секции, либо уменьшить расход хладоносителя через воздухоохладитель или оросительную камеру; при понижении температуры в зимний период следует увеличить Циркуляцию теплоносителя через воздухоохладители.
7.1.2. Заданная относительная влажность в обслуживаемом помещении (30 - 60 %) поддерживается регулированием соотношений свежего и рециркуляционного воздуха, а также температуры и расхода тепло- и хладоносителя.
Минимальное количество свежего воздуха определяется расчетом в соответствии с [I].
7.1.3. Подвижность воздуха в рабочей зоне обслуживаемого помещения не должна превышать 1,5 м/с и регулируется изменением расхода воздуха через подающие и рециркуляционные решетки путем их частичного закрытия или изменением направления струй из приточных решеток с помощью специальных приспособлений - отбойников.
7.2. При эксплуатации холодильной машины должно обеспечиваться бесперебойное поддержание требуемых параметров хладоносителя (температуры, расхода) в течение всего периода ее работы.
Контролю подлежат показания приборов на манометровом щите, указателей уровня в испарителе и главном конденсаторе, а также термометров на входе хладоносителя в испаритель и на выходе из него, на входе охлаждающей воды в главный конденсатор и на выходе из него.
7.2.1. Давление пара перед соплами главных и вспомогательных эжекторов должно быть не ниже 0,8 МПа (8 кгс/см2) при степени сухости пара не менее 0,94 и температуре не более 523 К (250 °С), степень сжатия главных эжекторов - 6 - 8.
Давление на стороне нагнетания конденсатного насоса должно составлять не менее 0,12 МПа (1,35 кгс/см2), давление охлаждающей воды перед конденсаторами - не выше 0,25 МПа (2,5 кгс/см2).
Резкие колебания стрелок мановакуумметров на линиях нагнетания конденсатного насоса и насоса хладоносителя свидетельствуют о наличии воздуха или о недостаточном подпоре на стороне всасывания. Операции по удалению воздуха из всасывающей полости насосов приведены в приложении 4.
В случае недостаточного подпора на стороне всасывания насоса хладоносителя необходимо увеличить высоту водяного столба, опустив по возможности насос на более низкую отметку или установив насос с меньшей вакуумметрической высотой всасывания. Эти работы выполняются в период проведения ремонта.
7.2.2. При нормальной работе регулятора уровень в испарителе не должен превышать 1/3 водомерного стекла. При неисправности в работе регулятора его следует отключить и производить подпитку вручную через байпасную линию. Неисправность устраняется во время очередного планового ремонта.
Уровень конденсата в главном конденсаторе не должен превышать 30 - 40 мм по стеклу указателя уровня (1/2 водомерного стекла). Повышение уровня конденсата может привести к срыву работы машины. Поддержание уровня конденсата следует производить изменением (вручную) степени открытия вентиля, установленного за конденсатным насосом.
7.2.3. Температура хладоносителя на выходе из испарителя должна находиться в пределах 277 - 285 К (4 - 12 °С). При понижении температуры хладоносителя ниже 277 К (4 °С), что свидетельствует о малой нагрузке на машину, следует отключить одну секцию испарителя, перекрыв подачу пара в главные эжекторы этой секции.
7.2.4. Расход охлаждающей воды на конденсаторы должен быть не менее 420 м/ч при температуре воды не выше 301 К (28 °С). При работе машины на полную производительность подогрев воды не должен превышать 4 - 6 °С.
Максимальная температура охлаждающей воды перед конденсаторами не должна превышать указанное в технической характеристике значение для данной холодильной машины.
7.3. Параметры воздуха на выходе из центральных кондиционеров определяются рабочей инструкцией, составленной с учетом требований проекта и местных условий.
7.4. Двери вентиляционных камер должны плотно закрываться и быть заперты.
7.5. В случае установки кондиционера вне специальных помещений необходимо принять меры, предотвращающие включение его посторонним персоналом, не обслуживающим оборудование (пускатели должны монтироваться в запирающемся ящике).
7.6. Наружные поверхности кожухов вентиляторов и кондиционеров, а также наружные поверхности электродвигателей, насосов и другого оборудования должны периодически очищаться от пыли.
7.7. При обходах необходимо следить за режимом работы кондиционеров и состоянием оборудования (вентиляторы и насосы должны работать плавно и бесшумно и быть надежно закреплены, двери секций должны быть плотно закрыты).
7.8. Необходимо следить (визуально) за:
- исправностью ограждений вращающихся частей вентиляторов и насосов;
- состоянием мягких вставок (недопустимы механические повреждения);
- наличием и исправностью заземления корпусов электродвигателей и пускорегулирующих устройств.
7.9. При обнаружении неисправностей пусковых устройств включать электродвигатель до устранения обнаруженных дефектов запрещается.
7.10. Нельзя включать насосы оросительной камеры при неработающем вентиляционном агрегате.
7.11. Необходимо ежедневно следить за состоянием запорной арматуры поверхностных теплообменников. Подтекания во фланцевых соединениях и через сальники вентилей должны устраняться немедленно.
7.12. В процессе эксплуатации масляного самоочищающегося фильтра необходимо проверять:
- ежедневно сопротивление фильтра по мановакуумметру (штатному дифманометру), датчики которого установлены в муфтах камер обслуживания до фильтра и после него. Сопротивление фильтра не должно превышать 0,1 кПа (10 кгс/см2);
- ежедневно работу привода - натяжение цепи элеваторного устройства шламового колодца и уровень масла в баке щупом-масломером;
- один раз в месяц уровень масла в корпусе редуктора привода фильтра.
При отключении кондиционера фильтр следует отключить не ранее чем через 0,5 - 1,5 ч после отключения вентилятора. Это необходимо для удаления шлама и предотвращения его цементации в маслобаке.
Примечание. В центральных кондиционерах могут применяться фильтры для очистки воздуха других конструкций - ячейковые, рулонные. Рекомендации по эксплуатации и техническому обслуживанию (ТО) ячейковых фильтров приведены в [11]. При эксплуатации рулонных фильтров необходимо периодическое перемещение фильтрующего материала (по мере загрязнения) и его регенерация, которая состоит в промывке в теплом мыльном растворе, чистой воде и сушке. Для перемещения фильтрующего материала имеется механизм ручного привода.
7.13. В процессе эксплуатации вентиляционного агрегата необходимо:
- ежедневно следить за нагревом корпуса подшипников. Максимальная температура подшипников может быть на 60 °С выше температуры окружающей среды, но не должна превышать 358 К (85 °С);
- периодически прослушивать агрегат, следить за уровнем вибрации;
- следить (визуально) за чистотой приводных ремней;
- периодически проверять состояние сварных, заклепочных и болтовых соединений и натяжение клиновых ремней первые 48 ч работы.
7.14. В процессе эксплуатации воздушных клапанов и секции кондиционера необходимо:
- следить за плотностью прилегания лопаток;
- периодически проверять состояние трущихся поверхностей;
- следить за плотностью фланцевых соединений и закрытия герметичных дверок.
7.15. Характерные неисправности СКВ и способы их устранения приведены в приложении 4.
В зависимости от характера неисправности, времени, необходимого для ее устранения, и периода года указанные неисправности могут привести к необходимости отключения всей СКВ.
Действия персонала в конкретных случаях должны быть рассмотрены в рабочей инструкции по эксплуатации СКВ в зависимости от ее назначения и местных условий.
8.1. Техническое обслуживание оросительной камеры, поверхностных теплообменников, масляного самоочищающегося фильтра, вентиляционного агрегата требует останова СКВ или отдельных ее элементов.
8.2. На электростанции должен быть разработан и утвержден главным инженером график остановов оборудования СКВ.
8.3. При ТО оросительной камеры по мере необходимости, но не реже одного раза в год следует:
- осматривать и очищать форсунки;
- промывать стояки;
- проверять плотность соединений трубопроводов;
- промывать и очищать пластины воздухораспределителя и каплеуловителя;
- промывать сетку водяного фильтра;
- промывать и очищать бак и внутренние поверхности камеры;
- проверять исправность шарового клапана;
- проверять исправность осветительной арматуры;
- производить окраску внутренней и наружной поверхностей камеры малоустойчивой краской.
8.4. При ТО поверхностных теплообменников один раз в год следует проверять:
- состояние оребренных труб; при загрязнении поверхностей их необходимо очистить (продуть сжатым воздухом);
- плотность фланцевых соединений.
8.5. При ТО самоочищающегося масленого фильтра следует:
- проверять направление вращения панели. При правильном направлении наружные ветви панелей со стороны входа воздушного потока должны двигаться сверху вниз;
- производить смену масла после того, как сопротивление загрязненного фильтра увеличится на 50 % по сравнению с сопротивлением чистого фильтра или как насыщенность масла пылью превысит 0,3 кг на 1 л масла;
- промывать один раз в 6 мес панели фильтров 10 %-ным раствором каустической соды, нагретым до температуры 338 К (65 °С), в масляной ванне фильтра (предварительно опорожненной от масла), прокручивая панели в течение 3 ч. После этого моющий раствор слить, панели и ванну промыть горячей водой под давлением, затем ванну залить чистым маслом. Во избежание коррозии не следует длительное время оставлять панели без масляного покрова;
- при смене масла смазывать подшипники ведущих валов нигролом;
- проверять натяжение фильтрующих панелей и при провисании подтягивать их перемещением натяжного вала или удалением нескольких звеньев.
8.6. При ТО вентиляционного агрегата следует два раза в год контролировать чистоту приводных ремней (загрязненные ремни промыть теплой водой, замасленные - чистым неэтилированным бензином); один раз в год:
- очищать кожух вентилятора изнутри от пыли;
- производить тщательный осмотр рабочего колеса, посадочного места рабочего колеса и приводного шкива на валу вентилятора, шкива на валу электродвигателя;
- проверять возможный износ и повреждение лопаток рабочего колеса и состояние антикоррозионного покрытия;
- промывать подшипники керосином, после промывки заполнить крышки свежей смазкой;
- производить смазку червячного редуктора, подшипниковых узлов и шарниров направляющего аппарата.
9.1. Целью работ по испытанию и регулированию СКВ является достижение и стабильное поддержание требуемых параметров воздуха в обслуживаемых помещениях при наиболее экономичном режиме работы всех элементов системы.
9.2. Испытанию и регулировке подлежат:
- основное оборудование кондиционеров;
- регулирующие и смесительные воздушные клапаны;
- сеть воздуховодов;
- воздухораздающие и воздухоприемные устройства;
- системы теплоснабжения;
- системы хладоснабжения;
- приборы АСР;
- устройства для глушения шума.
9.3. Испытываются вновь смонтированные (индивидуальные испытания и комплексное опробование) и эксплуатируемые на действующих предприятиях (контрольные испытания) СКВ.
9.4. При индивидуальных испытаниях СКВ производятся:
- обкатка оборудования (вентилятора, насоса, самоочищающихся фильтров и др.);
- проверка камеры орошения;
- проверка функционирования регулирующих устройств на рабочем режиме;
- аэродинамические испытания СКВ и регулировка расходов воздуха по отдельным участкам сети;
- испытание системы хладоснабжения;
- испытание системы теплоснабжения.
Примечание. Испытания проводятся по общепринятым методикам. Испытания холодильной машины в соответствии с приложением 3 настоящей Типовой инструкции, испытания систем теплоснабжения и вентиляции - по [10].
9.5. Контрольные испытания (на санитарно-гигиенический эффект) проводятся не реже одного раза в год, а также после капитального ремонта, реконструкции, модернизации СКВ и при неудовлетворительном состоянии; воздушной среды в обслуживаемых помещениях.
9.6. Контрольным испытаниям предшествуют:
- обследование кондиционируемого помещения, при этом определяются избытки тепла и влаговыделение при существующем технологическом процессе;
- построение процесса обработки воздуха на I-d-диаграмме;
- проверочный расчет фактически установленного оборудования кондиционера (оросительной камеры, поверхностного воздухоохладителя и др.), системы воздуховодов и воздухораздающих устройств.
9.7. При проведении контрольных испытаний определяются:
- подача кондиционера по воздуху;
- характеристика сети воздуховодов и воздухораздающих устройств;
- хладопроизводительность поверхностного воздухоохладителя или оросительной камеры;
- характеристика систем хладоснабжения, регулирующих клапанов по воде и воздуху;
- фактическая производительность источников холода.
9.8. Испытания должны проводиться эксплуатационным персоналом ТЭС или с привлечением специализированных организаций.
10.1. Безопасная эксплуатация должна обеспечиваться соблюдением требований действующих правил технической эксплуатации, строительных норм и правил, правил Госгортехнадзора СССР, санитарных норм и правил и других нормативных материалов.
10.2. Техническое обслуживание, наладка, регулировка и ремонт СКВ должны производиться в соответствии с действующими правилами техники безопасности.
10.3. При проведении работ, связанных с обслуживанием и ремонтом трубопроводов, теплообменных аппаратов и вращающихся механизмов, с испытаниями и пуском водяных и паровых систем, следует руководствоваться соответствующими разделами действующих правил техники безопасности при обслуживании тепловых сетей.
10.4. При обслуживании и ремонте электродвигателей и устройств, находящихся под напряжением, должны соблюдаться требования действующих правил техники безопасности при эксплуатации электроустановок электрических станций и подстанций.
10.5. При обслуживании, испытании, наладке и ремонте оборудования СКВ, размещенного в производственных помещениях, должны выполняться требования правил техники безопасности, действующих в этих производственных помещениях.
10.6. При проведении сторонними организациями строительно-монтажных, ремонтных и наладочных работ по СКВ на электростанциях должны быть разработаны согласованные мероприятия по технике безопасности, промсанитарии и взрывопожарной безопасности, учитывающие взаимодействие строительного, монтажного, наладочного, ремонтного и эксплуатационного персонала, которые утверждаются главным инженером электростанции.
10.7. По наряду выполняются следующие виды работ в СКВ:
- ремонт трубопроводов и арматуры;
- ремонт насосов и других вращающихся механизмов;
- работы по газовой и электродуговой сварке на оборудовании;
- работы в местах с повышенной загазованностью, взрыво- и пожароопасностью, а также находящихся под напряжением;
- нанесение антикоррозионных покрытий в камерах и каналах составами, содержащими горючие и вредные вещества;
- теплоизоляционные работы на горячих поверхностях и в непосредственной близости к ним;
- подготовительные работы в зоне действующего оборудования;
- установка и снятие заглушек на трубопроводах;
- врезка гильз и штуцеров для приборов, установка и снятие измерительных расходомеров;
- работы в колодцах, туннелях, резервуарах, баках;
- химическая очистка оборудования;
- гидропневматическая промывка трубопроводов;
- работы, выполняемые с полным или частичным снятием напряжения или без снятия напряжения вблизи и на токоведущих частях, находящихся под напряжением;
- сборка и разборка лесов и креплений.
В зависимости от местных условий в перечень работ, выполняемых по нарядам, могут быть включены дополнительные работы, перечень которых утверждается главным инженером электростанции.
10.8. Меры по технике безопасности, соблюдение которых необходимо при обслуживании систем кондиционирования воздуха, должны быть приведены в рабочих инструкциях по эксплуатации.
10.9. При отключении одной или нескольких секций испарителя проверить давление пара перед пароводяной эжекторной холодильной машиной (ПЭХМ). При увеличении давления рабочего пара сверх требуемого - приближение к 1 МПа (10 кгс/см2) - принять меры к его снижению:
- проверить работу редукционного клапана, при необходимости произвести его настройку; при неисправности клапана отключить и отрегулировать давление пара арматурой на байпасной линии;
- проверить работоспособность предохранительного клапана на паропроводе перед ПЭХМ кратковременным воздействием от руки и плотность его последующей посадки;
- если давление пара перед ПЭХМ снизить не удается, при достижении давления 1,2 МПа (12 кгс/см2) отключить машину по пару.
10.10. При повышении температуры пара перед ПЭХМ сверх нормальной - приближение к 523 К (250 °С) - принять меры к ее снижению, так как при длительной работе с температурой более 523 К (250 °С) возможно повреждение чугунных сопловых коробок:
- проверить работу регулятора впрыска РОУ, при необходимости произвести его настройку. При неисправности регулятор отключить и отрегулировать расход впрыска вручную.
10.11. При увеличении давления охлаждающей воды в конденсаторе сверх нормального (приближение к предельному по заводским данным) принять меры к его снижению:
- убедиться в открытии арматуры на сливном трубопроводе, выяснить причины повышения давления воды в питающем трубопроводе и, по возможности, устранить их или прикрыть арматуру на подающем трубопроводе перед ПЭХМ.
10.12. При постепенном повышении уровня в испарителе выше 1/3 водомерного стекла необходимо принять меры к его понижению и стабилизации:
- в закрытых схемах с одной группой насосов циркуляции хладоносителя и подпиткой системы хладоснабжения через поплавковый регулятор уровня в испарителе наладить работу регулятора либо перейти на ручное регулирование по байпасной линии регулятора;
- в схемах, где циркуляция хладоносителя осуществляется двумя или более группами насосов, выяснить причину рассогласования их подачи и устранить ее настроить регулятор уровня в испарителе, увеличить подачу насоса холодной воды или уменьшить подачу насоса отепленной воды и т.п.). При резком повышении уровня в испарителе (отказ в работе насоса холодной воды, резкий «прорыв» отепленной воды и испаритель) предотвращение повреждения ПЭХМ может быть обеспечено только действием защиты, отсекающей подачу пара к ПЭХМ при достижении предельного уровня в испарителе.
10.13. При работе ПЭХМ в режиме частых отключений и включений секций испарителя системой защиты от понижения температуры хладоносителя следует уменьшить расход охлаждающей воды через основной конденсатор или понизить давление рабочего пара перед главными эжекторами.
10.9. - 10.13. (Введены дополнительно. Извещение № 10/87).
11.1. При приемке СКВ в эксплуатацию после монтажа должна быть оформлена и передана заказчику (эксплуатирующей организации) следующая документация:
- акты приемки систем в эксплуатацию;
- скорректированная в процессе строительства, монтажа и наладки проектная документация (чертежи, пояснительные записки и инструкции, журналы производства работ и авторского надзора);
- акты приемки скрытых работ;
- акты гидравлических (пневматических) испытаний систем кондиционирования воздуха;
- акты о результатах предпусковых испытаний и регулировки СКВ;
- паспорт на СКВ;
- заводская документация (инструкции, чертежи, схемы, паспорта на оборудование, средства автоматизации и др.).
11.2. При эксплуатации СКВ необходимо иметь:
- паспорта на кондиционеры и протоколы с актами осмотров и ремонтов;
- заводскую и проектную документацию;
- исполнительные схемы трубопроводов хладоснабжения кондиционеров и воздуховодов с расстановкой контрольно-измерительных приборов и автоматики;
- журналы эксплуатации систем кондиционирования воздуха;
- рабочие инструкции по эксплуатации СКВ;
- должностные инструкции обслуживающего персонала.
11.3. Рабочие инструкции должны содержать:
- краткую характеристику системы или оборудования;
- порядок пуска, останова и обслуживания во время нормальной эксплуатации и меры, принимаемые при аварийных режимах;
- порядок допуска к осмотру, ремонту и испытаниям системы или оборудования;
- требования по технике безопасности и взрывопожарной безопасности, специфические для данной системы или установки.
11.4. В рабочих инструкциях по эксплуатации СКВ должны быть отражены конкретные действия персонала по устранению неисправностей систем с учетом их характера и места возникновения, назначение обслуживаемого помещения, степени влияния неисправностей на работоспособность технологического оборудования и безопасность работы обслуживающего персонала.
Основные неисправности СКВ и причины их возникновения приведены в приложении 4.
11.5. При проведении плановых ремонтов должна составляться следующая документация:
- годовые и месячные планы ремонта СКВ;
- ведомости дефектов и объемов работ, смета (при необходимости);
- график проведения и проект организации ремонта;
- необходимая ремонтная документация; при проведении работ по реконструкции или модернизации - утвержденная техническая документация.
Справочное
Таблица П.1
Кондиционеры типа КД
|
Параметр |
Кондиционер |
|||||||||
|
КД10 |
КД20 |
КД40 |
КД60 |
КД80 |
КД120 |
КД160 |
КД200 |
КД240 |
||
|
Производительность по воздуху, тыс. м3/ч |
10 |
20 |
40 |
60 |
80 |
120 |
160 |
200 |
240 |
|
|
Вентилятор: |
|
|
|
|
|
|
|
|
|
|
|
тип |
Ц4-70 |
Ц4-70 |
Ц4-70 |
Ц4-76 |
Ц4-76 |
Ц4-76 |
Ц4-100 |
Ц4-100 |
Ц4-100 |
|
|
номер |
6 |
8 |
12 |
16 |
20 |
20 |
16/2 |
20/2 |
20/2 |
|
|
Оросительная камера: количество стояков (шт.) при числе рядов |
|
|
|
|
|
|
|
|
|
|
|
|
|
|||||||||
|
2 |
6 |
12 |
16 |
20 |
24 |
48 |
64 |
64 |
76 |
|
|
3 |
9 |
18 |
24 |
30 |
36 |
72 |
96 |
96 |
114 |
|
|
Количество форсунок (шт.) в двухрядной камере при плотности, шт/м2: |
|
|
|
|
|
|
|
|
|
|
|
18 |
36 |
72 |
128 |
240 |
288 |
432 |
576 |
768 |
912 |
|
|
24 |
48 |
96 |
176 |
320 |
384 |
624 |
768 |
1024 |
1216 |
|
|
Количество форсунок (шт.) в трехрядной камере при плотности, шт/м2: |
|
|
|
|
|
|
|
|
|
|
|
18 |
54 |
108 |
192 |
360 |
432 |
648 |
864 |
1152 |
1368 |
|
|
24 |
72 |
144 |
264 |
480 |
576 |
936 |
1152 |
1536 |
1824 |
|
|
Масляный самоочищающийся фильтр: |
|
|
|
|
|
|
|
|
|
|
|
площадь сечения, м2 |
1 |
2 |
3,51 |
6,38 |
7,65 |
11,75 |
14,65 |
18,3 |
22,1 |
|
|
масса заливаемого масла, кг |
75 |
135 |
185 |
570 |
680 |
680 |
875 |
875 |
1038 |
|
|
сопротивление, кПа |
0,01 |
0,01 |
0,0135 |
0,0105 |
0,0115 |
0,0115 |
0,012 |
0,012 |
3,012 |
|
|
Воздухоохладители: |
|
|
|
|
|
|
|
|
|
|
|
площадь поверхности теплообмена, м2 |
64,4 - 144,7 |
129,4 - 291,1 |
245,96 - 553,41 |
425,6 - 957,6 |
511,68 - 1151,28 |
867,3 - 1970,8 |
1110,4 - 2503,7 |
1345,5 - 2963,4 |
1665,7 - 3723,9 |
|
|
живое сечение, м2 |
0,41 |
0,81 |
1,552 |
2,688 |
3,2 |
5,37 |
6,75 |
8,5 |
10,3 |
|
|
число рядов |
4 - 9 |
4 - 9 |
4 - 9 |
4 - 9 |
4 - 9 |
4 - 9 |
4 - 9 |
4 - 9 |
4 - 9 |
|
|
Воздухонагреватели: |
|
|
|
|
|
|
|
|
|
|
|
сечение обводного канала, м2 |
0,206 |
0,41 |
0,8 |
1,24 |
2,39 |
3,34 |
- |
- |
- |
|
|
живое сечение, м2 |
0,353 |
0,698 |
1,183 |
2,194 |
2,26 |
3,55 |
6,75 |
8,5 |
10,3 |
|
|
Площадь теплоотдающей поверхности (м2) при числе рядов: |
|
|
|
|
|
|
|
|
|
|
|
1 |
13,57 |
26,85 |
47,6 |
86,92 |
89,56 |
140,72 |
267,14 |
335,36 |
400,3 |
|
|
2 |
27,14 |
53,7 |
95,2 |
173,84 |
179,12 |
281,44 |
534,3 |
670,77 |
800,6 |
|
|
3 |
40,71 |
80,56 |
142,7 |
260,76 |
268,68 |
422,16 |
- |
- |
- |
|
|
Сопротивление по воздуху (кПа) при числе рядов: |
|
|
|
|
|
|
|
|
|
|
|
1 |
0,091 |
0,093 |
0,094 |
0,061 |
0,108 |
0,099 |
0,049 |
0,049 |
0,049 |
|
|
2 |
0,141 |
0,148 |
0,129 |
0,082 |
0,148 |
0,138 |
0,067 |
0,067 |
0,068 |
|
|
3 |
0,204 |
0,209 |
0,184 |
0,117 |
0,210 |
0,192 |
- |
- |
- |
|
|
Масса (кг) при числе рядов: |
|
|
|
|
|
|
|
|
|
|
|
1 |
112,9 |
162 |
280 |
566 |
550 |
984 |
1527 |
1854 |
2447 |
|
|
2 |
151,1 |
237,2 |
428 |
838 |
830 |
1460 |
2408 |
2957 |
3872 |
|
|
3 |
189,0 |
312 |
573 |
1110 |
110 |
1901 |
- |
- |
- |
|
Таблица П.2
Центральные кондиционеры типа КТ
|
Параметр |
Кондиционер |
|||||||
|
КТ30 |
КТ40 |
КТ60 |
КТ80 |
КТ120 |
КТ160 |
КТ200 |
КТ250 |
|
|
Производительность по воздуху, тыс. м3/ч |
30 |
40 |
60 |
80 |
120 |
160 |
200 |
250 |
|
Вентилятор: |
|
|
|
|
|
|
|
|
|
тип |
Ц4-76 |
Ц4-76 |
Ц4-76 |
Ц4-76 |
Ц4-76 |
Ц4-100 |
Ц4-100 |
Ц4-100 |
|
номер |
12 |
12 |
16 |
16 |
20 |
16/2 |
16/2 |
20/2 |
|
Оросительная камера: |
|
|
|
|
|
|
|
|
|
число рядов, шт. |
2 |
2 |
2 |
2 |
2 |
2 |
2 |
2 |
|
количество стояков в ряду, шт. |
6 |
6 |
13 |
13 |
26 |
26 |
40 |
40 |
|
количество форсунок (шт.) при плотности, шт./м2: |
|
|
|
|
|
|
|
|
|
18 |
108 |
144 |
234 |
312 |
468 |
624 |
720 |
960 |
|
24 |
144 |
192 |
312 |
416 |
624 |
832 |
960 |
1280 |
|
сопротивление камеры, кПа |
0,11 |
0,123 |
0,11 |
0,123 |
0,11 |
0,123 |
0,11 |
0,123 |
|
Масляный самоочищающийся фильтр: |
|
|
|
|
|
|
|
|
|
площадь рабочего сечения, м2 |
3,155 |
3,94 |
6,31 |
7,88 |
12,62 |
15,76 |
18,9 |
23,64 |
|
количество заливаемого масла, кг |
290 |
290 |
585 |
585 |
585 |
585 |
850 |
850 |
|
сопротивление фильтра максимальное, кПа |
0,1 |
0,1 |
0,1 |
0,1 |
0,1 |
0,1 |
0,1 |
0,1 |
|
Воздухоохладители: |
|
|
|
|
|
|
|
|
|
площадь поверхности, м2 |
217,8 - 488,4 |
274,5 - 515,7 |
439,1 - 982,1 |
553,4 - 123,7 |
887,3 - 1964,9 |
1106,8 - 2475,9 |
1334,5 - 2982,6 |
1664,7 - 3720,4 |
|
живое сечение, м2 |
1,44 |
1,83 |
2,88 |
3,36 |
5,76 |
7,24 |
9,25 |
10,86 |
|
число рядов, шт. |
4 - 9 |
4 - 9 |
4 - 9 |
4 - 9 |
4 - 9 |
4 - 9 |
4 - 9 |
4 - 9 |
|
Воздухонагреватели: |
|
|
|
|
|
|
|
|
|
живое сечение, м |
1,44 |
1,83 |
2,88 |
3,66 |
5,76 |
7,24 |
8,7 |
10,86 |
|
количество базовых теплообменников, шт.: |
|
|
|
|
|
|
|
|
|
однометровых |
2 |
1 |
4 |
2 |
2 |
4 |
3 |
6 |
|
полутораметровых |
- |
1 |
- |
2 |
4 |
4 |
6 |
6 |
|
теплообменной поверхности, м2 при числе рядов: |
|
|
|
|
|
|
|
|
|
1 |
55,6 |
69,6 |
112,9 |
141,4 |
226,4 |
282,9 |
341,3 |
426,4 |
|
2 |
108,9 |
137,3 |
219,6 |
276,7 |
441,6 |
555,8 |
667,2 |
832,3 |
|
3 |
162,8 |
205,2 |
327,4 |
412,6 |
686,7 |
827,9 |
995,0 |
1240,1 |
|
сопротивление по воздуху (кПа) при числе рядов: |
|
|
|
|
|
|
|
|
|
1 |
0,034 |
0,0356 |
0,034 |
0,0356 |
0,034 |
0,0356 |
0,038 |
0,038 |
|
2 |
0,055 |
0,057 |
0,055 |
0,057 |
0,055 |
0,057 |
0,06 |
0,06 |
|
3 |
0,066 |
0,067 |
0,066 |
0,067 |
0,066 |
0,067 |
0,0715 |
0,0715 |
|
масса (кг) при числе рядов: |
|
|
|
|
|
|
|
|
|
1 |
318 |
324 |
630 |
773 |
1205 |
1521 |
2055 |
2489 |
|
2 |
500 |
616 |
994 |
1229 |
1945 |
2393 |
3117,3 |
3846 |
|
3 |
682 |
844 |
1358 |
1686 |
2695 |
3304 |
4227,3 |
5213 |
Таблица П.3
Центральные кондиционеры типа КТЦ
|
Параметр |
Кондиционер |
|||||||
|
КТЦ31,5 |
КТЦ40 |
КТЦ63 |
КТЦ80 |
КТЦ123 |
КТЦ160 |
КТЦ200 |
КТЦ250 |
|
|
Производительность по воздуху, тыс. м3/ч |
31,5 |
40 |
63 |
80 |
125 |
160 |
200 |
250 |
|
Вентилятор: |
|
|
|
|
|
|
|
|
|
тип |
Ц4-76 |
Ц4-76 |
Ц4-76 |
Ц4-76 |
Ц4-76 |
Ц4-100 |
Ц4-100 |
Ц4-100 |
|
номер |
12 |
12 |
16 |
16 |
20 |
16/2 |
16/2 |
20/2 |
|
Оросительная камера двухрядная: |
|
|
|
|
|
|
|
|
|
количество стояков в ряду, шт. |
5 |
5 |
11 |
11 |
22 |
22 |
32 |
32 |
|
количество форсунок, шт.: |
|
|
|
|
|
|
|
|
|
в первом ряду |
55 |
75 |
121 |
165 |
242 |
330 |
352 |
480 |
|
во втором ряду |
40 |
55 |
88 |
121 |
176 |
242 |
256 |
352 |
|
сопротивление камеры, кПа |
0,16 |
0,16 |
0,16 |
0,16 |
0,16 |
0,16 |
0,16 |
0,16 |
|
Масляный самоочищающийся фильтр: рабочее сечение, м2 |
3,15 |
3,94 |
6,31 |
7,88 |
12,62 |
15,76 |
18,9 |
23,64 |
|
масса масла, кг |
290 |
290 |
585 |
585 |
585 |
585 |
850 |
850 |
|
максимальное сопротивление, кПа |
0,1 |
0,1 |
0,1 |
0,1 |
0,1 |
0,1 |
0,1 |
0,1 |
|
Воздухоохладители: |
|
|
|
|
|
|
|
|
|
площадь поверхности (м2) при числе рядов: |
|
|
|
|
|
|
|
|
|
5 |
278,6 |
344,2 |
561,4 |
694,8 |
1123,8 |
1400,1 |
1687,3 |
2102,2 |
|
6 |
334,2 |
411,9 |
672,6 |
830,1 |
1346,1 |
1675,8 |
2019,0 |
2513,7 |
|
7 |
390,0 |
481,5 |
785,6 |
971,5 |
1572,5 |
1958,7 |
2360,3 |
2940,1 |
|
8 |
445,6 |
549,2 |
896,8 |
1106,8 |
1794,8 |
2234,4 |
2692,0 |
3351,6 |
|
живое сечение, м2 |
1,44 |
1,83 |
2,88 |
3,66 |
5,76 |
7,24 |
8,7 |
10,86 |
|
сопротивление по воздуху, кПа |
0,21 |
0,28 |
0,28 |
0,21 |
0,28 |
0,31 |
0,34 |
0,21 |
|
Воздухонагреватели: живое сечение, м2 |
1,44 |
1,83 |
2,88 |
3,66 |
5,76 |
7,24 |
8,7 |
10,86 |
|
количество базовых теплообменников, шт.: |
|
|
|
|
|
|
|
|
|
однометровых |
- |
1 |
- |
2 |
- |
- |
- |
- |
|
полутораметровых |
- |
1 |
- |
2 |
- |
4 |
- |
6 |
|
двухметровых |
1 |
- |
2 |
- |
4 |
2 |
6 |
3 |
|
площадь поверхности теплообмена (м2) при числе рядов: |
|
|
|
|
|
|
|
|
|
1 |
55,8 |
69,6 |
113,0 |
141,4 |
226,4 |
282,9 |
341,3 |
426,4 |
|
2 |
111,4 |
137,3 |
224,2 |
276,7 |
448,7 |
558,6 |
673,0 |
837,0 |
|
сопротивление по воздуху (кПа) при числе рядов: |
|
|
|
|
|
|
|
|
|
1 |
0,08 |
0,08 |
0,08 |
0,08 |
0,08 |
0,08 |
0,08 |
0,08 |
|
2 |
0,121 |
0,121 |
0,121 |
0,121 |
0,121 |
0,121 |
0,121 |
0,121 |
|
масса (кг) при числе рядов: |
|
|
|
|
|
|
|
|
|
1 |
288 |
351 |
575 |
700 |
1126 |
1381 |
1806 |
2218 |
|
2 |
463 |
569 |
921 |
1136 |
1823 |
2266 |
2858 |
3531 |
Таблица П.4
Центральные кондиционеры типа КТЦ-2
|
Параметр |
Кондиционер |
|||||||||
|
КТЦ2-10 |
КТЦ2-20 |
КТЦ2-31,5 |
КТЦ2-40 |
КТЦ2-63 |
КТЦ2-80 |
КТЦ2-125 |
КТЦ2-160 |
КТЦ2-200 |
КТЦ2-250 |
|
|
Производительность по воздуху, тыс. м3/ч |
10 |
20 |
31,5 |
46 |
63 |
80 |
125 |
160 |
200 |
250 |
|
Вентилятор: |
|
|
|
|
|
|
|
|
|
|
|
тип |
Ц4-10 |
Ц4-76 |
Ц4-76 |
Ц4-76 |
Ц4-76 |
Ц4-76 |
Ц4-76 |
Ц4-100 |
Ц4-100 |
Ц4-100 |
|
номер |
6,3 |
8 |
12 |
12 |
16 |
16 |
20 |
16/2 |
16/2 |
20/2 |
|
Оросительная камера двухрядная ОКФ: |
|
|
|
|
|
|
|
|
|
|
|
количество стояков в ряду, шт. |
3 |
5 |
5 |
5 |
11 |
11 |
22 |
22 |
32 |
32 |
|
количество форсунок, шт.: |
|
|
|
|
|
|
|
|
|
|
|
в первом ряду |
24/30 |
40/50 |
55/80 |
75/105 |
121/176 |
165/231 |
242/352 |
330/462 |
352/512 |
480/672 |
|
во втором ряду |
18/24 |
30/40 |
40/55 |
55/75 |
88/121 |
121/165 |
176/242 |
242/330 |
256/352 |
352/480 |
|
сопротивление камеры, кПа |
0,16 |
0,16 |
0,16 |
0,16 |
0,16 |
0,16 |
0,16 |
0,16 |
0,16 |
0,16 |
|
Масляный самоочищающийся фильтр: |
|
|
|
|
|
|
|
|
- |
|
|
рабочее сечение, м2 |
1,04 |
2,07 |
3,15 |
3,94 |
6,31 |
7,88 |
12,62 |
16,76 |
18,9 |
23,64 |
|
масса масла, кг |
73 |
134 |
290 |
290 |
585 |
585 |
585 |
585 |
850 |
850 |
|
сопротивление, кПа |
0,06 |
0,06 |
0,06 |
0,06 |
0,06 |
0,06 |
0,06 |
0,06 |
0,06 |
0,06 |
|
Воздухонагреватели: |
|
|
|
|
|
|
|
|
|
|
|
живое сечение, м2 |
1,03 |
2,07 |
3,31 |
4,14 |
6,62 |
8,28 |
13,24 |
16,56 |
19,86 |
24,84 |
|
количество базовых теплообменников (шт.) высотой, м: |
|
|
|
|
|
|
|
|
|
|
|
1 |
- |
- |
- |
1 |
- |
2 |
- |
- |
- |
- |
|
1,25 |
1 |
1 |
- |
- |
- |
- |
- |
- |
- |
- |
|
1,5 |
- |
- |
- |
1 |
- |
2 |
- |
4 |
- |
6 |
|
2,0 |
- |
- |
1 |
- |
2 |
- |
4 |
2 |
6 |
3 |
|
площадь поверх нести теплообмена (м2) при числе рядов: |
|
|
|
|
|
|
|
|
|
|
|
1 |
15,1 |
30,2 |
48,9 |
60,3 |
97,8 |
120,6 |
195,6 |
243,4 |
293,4 |
365,1 |
|
2 |
30,2 |
60,4 |
97,8 |
120,6 |
195,6 |
241,2 |
391,2 |
486,8 |
586,8 |
730,2 |
|
масса (кг) при числе рядов: |
|
|
|
|
|
|
|
|
|
|
|
1 |
120 |
170 |
260 |
320 |
510 |
640 |
1020 |
1260 |
1630 |
2000 |
|
2 |
170 |
260 |
410 |
510 |
830 |
1020 |
1640 |
2050 |
2580 |
3250 |
|
Блок тепломаслообмена БТМ-2: |
|
|
|
|
|
|
|
|
|
|
|
количество форсунок, шт. |
24 |
40 |
55 |
75 |
121 |
165 |
242 |
330 |
352 |
480 |
|
количество двухрядных базовых теплообменников (шт.) высотой, м: |
|
|
|
|
|
|
|
|
|
|
|
1 |
- |
- |
- |
1 |
- |
2 |
- |
- |
- |
- |
|
1,25 |
1 |
1 |
- |
- |
- |
- |
- |
- |
- |
- |
|
1,5 |
- |
- |
- |
1 |
- |
2 |
- |
4 |
- |
6 |
|
2,0 |
- |
- |
1 |
- |
2 |
- |
4 |
2 |
6 |
3 |
|
площадь поверхности теплообмена, м2 |
30,2 |
60,4 |
97,8 |
120,6 |
195,6 |
241,2 |
391,2 |
486,8 |
586,8 |
730,2 |
|
сопротивление, кПа |
0,28 |
0,28 |
0,28 |
0,28 |
0,28 |
0,28 |
0,28 |
0,28 |
0,28 |
0,28 |
|
масса, кг |
732 |
1044 |
1633 |
2020 |
2996 |
3572 |
5171 |
6214 |
7846 |
9258 |
Таблица П.5
Вентиляционные агрегаты
|
Индекс исполнения |
Кондиционер |
Полное давление, кПа |
Частота вращения колеса, об/мин |
Электродвигатель |
Ремни клиновые |
Масса, кг |
||||
|
Тип |
Частота вращения, об/мин |
Мощность, кВт |
Количество, шт. |
Тип |
Длина, мм |
|||||
|
Кд 1061К Кд 1062К Кд 1063К |
КД10 |
0,6 0,8 1,0 |
1440 |
А-52-4 |
1440 |
7 |
- |
- |
- |
310 |
|
Кд 2010А Кд 2010Б Кд 2010Д |
КД20 |
0,6 0,8 1,2 |
1030 1100 1180 |
А0-52-4 А0-52-4 А0-62-4 |
1440 1450 1450 |
7 10 10 |
4 4 5 |
В В В |
4000 |
675 700 700 |
|
Кд 4075 Кд 4076 Кд 4077 |
КД40 |
0,6 0,8 1,2 |
610 660 765 |
А0-63-6 А0-72-6 А0-72-6 |
980 980 970 |
10 14 20 |
4 4 5 |
в в в |
4000 |
1273 1298 1336 |
|
Кд 6075А Кд 6076А Кд 6077А |
КД60 |
0,6 0,8 1,2 |
420 475 555 |
А0-72-6 А-72-6 А0-82-6 |
980 970 980 |
14 20 28 |
4 5 5 |
в в в |
4000 |
2910 2950 3155 |
|
Кд 8075А Кд 8076А Кд 8077А |
КД80 |
0,6 0,8 1,2 |
460 510 580 |
А-72-6 А0-82-6 А0-83-6 |
970 980 980 |
20 28 40 |
5 5 5 |
в в г |
4000 |
2950 3160 3270 |
|
Кд 12075А Кд 12076А Кд 12077А |
КД120 |
0,6 0,8 1,2 |
365 400 465 |
А02-81-6 А02-82-6 А02-91-6 |
980 980 985 |
30 40 55 |
5 5 6 |
В Г Г |
4500 |
4010 4776 5026 |
|
Кд 16075/2 Кд 16076/2 Кд 16077/2 |
КД160 |
0,6 0,8 1,2 |
480 525 600 |
А02-82-6 А02-91-6 А02-92-6 |
980 985 985 |
40 55 75 |
5 6 6 |
Г Г Г |
4500 |
4605 4625 4668 |
|
Кд 20075/2 Кд 20076/2 Кд 20077/2 |
КД200 |
0,6 0,8 1,2 |
355 390 460 |
А02-91-6 А02-92-6 А0101-6 |
985 985 975 |
55 75 100 |
6 6 7 |
Г Г д |
4500 |
6420 6500 7330 |
|
Кд 24075/2 Кд 24076/2 Кд 24077/2 |
КД240 |
0,6 0,8 1,2 |
375 415 475 |
А02-91-6 А02-92-6 А0101-6 |
985 985 975 |
55 75 100* |
6 6 9 |
г г д |
4500 |
6440 6500 7280 |
Таблица П.6
Вентиляционные агрегаты
|
Индекс исполнения |
Кондиционер |
Полное давление, кПа |
Частота вращения колеса, об/мин |
Электродвигатель |
Ремни клиновые |
Масса, кг |
|||||
|
Правое |
Левое |
Тип |
Частота вращения, об/мин |
Мощность, кВт |
Количество, шт. |
Тип |
Длина, мм |
||||
|
03.4420.0 03.4430.0 03.4440.0 |
03.4421.0 03.4431.0 03.4441.0 |
КТ30 |
0,6 0,8 1,2 |
565 640 750 |
А02-61-6 А02-62-6 А02-71-6 |
975 970 980 |
10 13 17 |
3 3 4 |
В В В |
4000 |
1190 1210 1280 |
|
04.4420.0 04.4430.0 04.4440.0 |
04.4421.0 04.4431.0 04.4441.0 |
КТ40 |
0,6 0,8 1,2 |
610 660 765 |
А02-62-6 А02-71-6 А02-72-6 |
970 970 980 |
13 17 22 |
3 3 4 |
В В В |
1210 1260 1320 |
|
|
06.4430.0 06.4440.0 06.4450.0 |
06.4431.0 06.4441.0 04.4451.0 |
КТ60 |
0,8 1,2 1,6 |
480 565 630 |
А02-72-6 А02-81-6 А02-82-6 |
980 980 980 |
22 30 40 |
5 5 5 |
в в г |
2930 3040 3050 3040 3090 3250 |
|
|
08.4430.0 08.4440.0 08.4450.0 |
08.4431.0 08.4441.0 08.4451.0 |
КТ80 |
0,8 1,2 1,6 |
510 575 650 |
А02-81-6 А02-82-6 А02-91-6 |
980 980 980 |
30 40 55 |
5 7 5 |
в в г |
||
|
12.4430.01 12.4440.0 12.4450.0 |
12.4431.0 12.4441.0 12.4451.0 |
КТ120 |
0,8 1,2 1,6 |
415 465 523 |
А02-82-6 А02-91-6 А02-92-6 |
980 980 980 |
40 55 75 |
7 8 7 |
в в г |
4050 4170 4370 |
|
|
16.4430.0 16.4440.0 16.4450.0 |
16.4431.0 16.4441.0 16.4451.0 |
КТ160 |
0,8 1,2 1,6 |
530 600 660 |
А02-91-6 А02-92-6 А03-315S-6 |
980 980 980 |
55 75 110 |
6 6 8 |
г г г |
6700 |
4430 4570 4990 |
|
20.4430.0 20.4440.0 |
20.4431.0 20.4441.0 |
КТ200 |
0,8 1,2 |
585 645 |
А02-92-6 А03-315S-6 |
980 985 |
75 110 |
7 8 |
г г |
4600 5060 |
|
|
20.4450.0 |
20.4451.0 |
1,6 |
700 |
А03-315М-6 |
985 |
132 |
9 |
Г |
5190 |
||
|
25.4430.0 |
25.4431.0 |
КТ250 |
0,8 |
430 |
А03-315S-6 |
985 |
110 |
7 |
Г |
7500 |
6710 |
|
25.4440.0 |
25.4441.0 |
1,2 |
490 |
А03-315М-6 |
985 |
132 |
9 |
Г |
6860 |
||
|
25.4450.0 |
25.4451.0 |
1,6 |
523 |
А0-113-10M |
590 |
160 |
9 |
д |
8160 |
||
Вентиляционные агрегаты
|
Индекс изготовления |
Кондиционер |
Полное давление, кПа |
Частота вращения колеса, об/мин |
Электродвигатель |
Ремни клиновые |
Количество виброизоляторов, шт. |
Масса, кг |
|
|||||
|
ВАР-1 |
ВАЭ-1 |
ВА-2 |
Количество, шт. |
Тип |
Длина, мм |
||||||||
|
Тип |
Мощность, кВт |
|
|||||||||||
|
03.41210 03.41310 04.41210 04.41310 |
03.41230 03.41330 04.41230 04.41330 |
|
КГЦ31,5 |
0,8 1,2 |
640 750 |
А02-62-6 А02-71-6 |
13 17 |
3 4 |
В В |
4000 |
4 |
1210 1280 1260 1300 |
|
|
КГЦ40 |
0,8 1,2 |
660 765 |
А02-71-6 А02-72-6 |
17 22 |
4 4 |
В В |
|
||||||
|
06.41210 |
06.41230 |
КТЦ 63 |
0,8 |
480 |
А02-72-6 |
22 |
5 |
В |
4000 |
9 |
2490 |
|
|
|
06.41310 06.41410 |
06.41330 06.41430 |
1,2 1,6 |
565 630 |
А02-81-6 А02-82-6 |
30 40 |
5 5 |
В Г |
2610 2710 |
|
||||
|
08.41210 08.41310 08.41410 |
08.41230 08.41330 08.41430 |
ктц80 |
0,8 1,2 1,6 |
510 575 650 |
А02-81-6 А02-82-6 А02-91-6 |
30 40 55 |
5 7 5 |
В в г |
2620 2690 2880 |
|
|||
|
12.41210 12.41310 12.41410 |
12.41230 12.41330 12.41430 |
|
КГЦ125 |
0,8 1,2 1,6 |
415 465 525 |
А02-82-6 А02-91-6 А02-92-6 |
40 55 75 |
7 8 7 |
в в г |
4000 |
14 |
3910 4035 4215 |
|
|
|
|
16.42200 16.42300 16.42400 |
КТЦ160 |
0,8 1,2 1,6 |
530 600 660 |
А02-91-6 А02-92-6 А03-315S-6 |
55 75 110 |
6 6 8 |
г г г |
4000 |
14 |
4215 4395 5450 |
|
|
20.42200 20.42300 20.42400 |
КТЦ200 |
0,8 1,2 1,6 |
585 645 700 |
А02-92-6 А03-315S-6 А03-315М-6 |
75 110 132 |
7 8 9 |
г г г |
6700 |
14 |
4480 5350 5590 |
|
||
|
25.42200 25.42300 25.42400 |
КГЦ250 |
0,8 1,2 1,6 |
430 490 525 |
А03-315S-6 А03-315М-6 А03-400М-10 |
110 132 160 |
7 9 9 |
г г д |
7500 |
20 |
7530 7665 8965 |
|
||
Таблица П.8
Вентиляционные агрегаты
|
Индекс исполнения |
Кондиционер |
Полное давление, кПа |
Номинальная производительность, тыс. м3/ч |
Частота вращения колеса, об/мин |
Электродвигатель |
Количество виброизоляторов, шт. |
Масса вращающихся частей, кг |
Масса, кг |
||
|
ВАР |
ВАЗ |
Тип |
Мощность, кВт |
|||||||
|
01.41210 01.41310 |
01.41230 01.41330 |
КТЦ2-10 |
1,0 1,2 |
10 |
1440 1440 |
4А112М4 4А132S4 |
5,5 7,5 |
7 |
30 |
240 255 |
|
01.41310 01.4141. |
01.41330 01.41430 |
1,1 1,6 |
12,5 |
1440 1440 |
4А132S4 4А132М4 |
7,5 11 |
255 265 |
|||
|
02.41210 02.41310 |
02.41230 02.41330 |
КТЦ2-20 |
0,8 1,2 |
20 |
1040 1175 |
4А132S4 4А132М4 |
7,5 11 |
4 |
120 |
615 650 |
|
02.41311 |
02.41331 |
1,2 |
25 |
1250 |
4А160S4 |
15 |
695 |
|||
|
02.41411 |
02.41431 |
1,6 |
1350 |
4А180S4 |
22 |
6 |
785 |
|||
|
03.41211 03.41311 03.41411 |
03.41231 03.41331 03.41431 |
КТЦ2-31,5 |
0,8 1,2 1,6 |
31,5 |
640 750 850 |
4А160М6 4А180М6 4А200М6 |
15 18,5 22 |
4 |
240 |
1300 1370 1430 |
|
04.41311 |
04.41331 |
1,2 |
40 |
765 |
4А200М6 |
22 |
1390 |
|||
|
04.41411 |
04.41431 |
1,6 |
865 |
4А200L6 |
30 |
5 |
1425 |
|||
|
04.41211 04.41311 |
04.41231 04.41331 |
КТЦ2-40 |
0,8 1,2 |
40 |
660 765 |
4А180М6 4А200М6 |
18,5 22 |
4 |
1350 1390 |
|
|
04.41411 |
04.41431 |
1,6 |
865 |
4А200L6 |
30 |
5 |
1425 |
|||
|
04.41312 04.41412 |
04.41332 04.41432 |
1,2 1,6 |
50 |
800 890 |
4А200L6 4А225М6 |
30 37 |
1445 1615 |
|||
|
06.41211 06.41311 06.41411 |
06.41231 06.41331 06.41431 |
КТЦ2-63 |
0,8 1,2 1,6 |
63 |
480 565 630 |
4А200М6 4А200L6 4А250S6 |
22 30 45 |
4 |
545 |
2650 2745 2850 |
|
- - |
08.41331 08.41431 |
1,2 1,6 |
80 |
575 650 |
4А250S6 4А250М6 |
45 55 |
2815 3125 |
|||
|
08.411211 08.4311 08.41411 |
08.41231 08.41331 08.41431 |
КТЦ2-80 |
0,8 1,2 1,6 |
80 |
510 575 650 |
4А200L6 4А250S6 4А250М6 |
30 45 55 |
2755 2815 3125 |
||
|
- - |
08.41332 08.41432 |
1,2 1,6 |
100 |
630 680 |
4А250М6 4А280S6 |
55 75 |
3125 3420 |
|||
|
12.41210 12.41310 12.41410 |
12.41230 12.41330 12.41430 |
КТЦ2-125 |
0,8 1,2 1,6 |
125 |
415 465 525 |
4А250S6 4А250М6 4А280S6 |
45 55 75 |
6 |
915 |
3910 4035 4215 |
|
- - - |
16.42230 16.42330 16.42430 |
КТЦ2-160 |
0,8 1,2 1,6 |
160 |
530 600 660 |
4А250М6 4А280S6 А03-315S-6 |
55 75 110 |
7 |
1120 |
5050 5235 6270 |
|
- - - |
20.42230 20.42330 20.42430 |
КТЦ2-200 |
0,8 1,2 1,6 |
200 |
585 645 700 |
4А280S6 А03-315S-6 А03-315М-6 |
75 110 132 |
7 |
1120 |
5300 6280 6420 |
|
- - - |
25.42230 25.42330 25.42430 |
КТЦ2-250 |
0,8 1,2 1,6, |
250 |
430 490 525 |
А03-315S-6 А03-315М-6 А03-400М-10 |
110 132 160 |
10 |
1730 |
8230 8380 9690 |
Справочное
|
Параметр |
Марка машины |
||||||||
|
5Э-1 |
8Э |
12Э |
15Э |
16Э |
17Э |
17ЭП |
18Э |
18ЭП |
|
|
Номинальная хладопроизводительность машины, кВт/Гкал/ч |
Э48 0,3 |
696 0,6 |
2088 1,8 |
1740 1,5 |
1392 1,2 |
696 0,6 |
696 0,6 |
348 0,3 |
348 0,3 |
|
Температура кипения, К/°С |
277 4 |
281 8 |
282 9 |
283 10 |
282 9 |
282 9 |
282 9 |
280 7 |
280 7 |
|
Количество циркулирующего хладоносителя в системе, м3/ч |
100 |
200 |
350 |
350 |
350 |
175 |
175 |
100 |
100 |
|
Давление рабочего пара перед машиной, МПа/кгс/см2 |
0,7 7 |
0,8 8 |
0,8 8 |
0,7 7 |
0,7 7 |
07 7 |
0,7 7 |
0,8 8 |
0,8 8 |
|
Расход рабочего пара, кг/ч |
2750 |
1850 |
12500 |
10000 |
7500 |
3800 |
3800 |
2500 |
2500 |
|
Максимальная температура рабочего пара, К/°С |
498 225 |
498 225 |
498 285 |
498 225 |
523 250 |
523 250 |
523 250 |
523 250 |
523 250 |
|
Степень сухости рабочего пар |
0,94 |
0,94 |
0,94 |
0,94 |
0,94 |
0,94 |
0,94 |
0,94 |
0,94 |
|
Количество главных эжекторов, шт. |
3 |
10 |
12 |
12 |
8 |
4 |
4 |
12 |
12 |
|
Охлаждающая вода |
Пресная |
Пресная |
Пресная |
Пресная |
Пресная |
Морская |
Пресная |
Морская |
Пресная |
|
Расход охлаждающей воды, м3/ч |
300 |
350 |
1600 |
1000 |
1350 |
700 |
700 |
400 |
400 |
|
Максимальная температура охлаждающей воды, К/°С |
301 28 |
294 21 |
303 30 |
301 28 |
303 30 |
303 30 |
303 30 |
301 28 |
301 28 |
|
Давление охлаждающей воды перед конденсатором (МПа/ кгс/см2) не более |
0,25 2,5 |
0,25 2,5 |
0,4 4 |
0,4 4 |
0,6 6 |
0,6 6 |
0,6 6 |
0,25 2,5 |
0,25 2,5 |
|
Масса, кг: |
|
|
|
|
|
|
|
|
|
|
сухая |
4010 |
5360 |
17850 |
15800 |
15760 |
10100 |
9050 |
4350 |
4000 |
|
рабочая |
4700 |
6200 |
20500 |
18200 |
19200 |
12700 |
10060 |
5250 |
5250 |
|
Габаритные размеры, мм: |
|
|
- |
|
|
|
|
|
|
|
длина |
3560 |
4800 |
6050 |
6250 |
5180 |
2940 |
2940 |
3650 |
3650 |
|
ширина |
3400 |
1700 |
2700 |
2440 |
2520 |
2520 |
2520 |
1650 |
1650 |
|
высота |
2800 |
2800 |
4600 |
4235 |
4650 |
4635 |
4635 |
2100 |
2100 |
|
Примечания |
Снята с производства |
- |
- |
- |
- |
- |
- |
||
Обязательное
1. После монтажа, реконструкции или модернизации СКВ необходимо выполнение предпусковых испытаний холодильной машины. Эти испытания сводятся к проверке плотности вакуумной части, проверке работы насосов, арматуры, контрольно-измерительных приборов.
2. В объем предпусковых испытаний входят:
- проверка всех соединений на плотность;
- заливка испарителя и заполнение системы рабочей водой.
3. Проверка на плотность выполняется после монтажа, после длительного бездействия, после разборки основных аппаратов и трубопроводов и в случае значительных присосов воздуха.
4. Особенно тщательной проверке на плотность подвергаются соединения в вакуумной части машины, поскольку, при работе машины неплотности в этих соединениях не могут быть обнаружены. К вакуумной части машины относятся: испаритель, межтрубное пространство главного конденсатора и конденсатора I ступени, диффузоры главных и вспомогательных эжекторов, всасывающая полость насоса рабочей воды и конденсатного насоса, а также трубопроводы с арматурой, связывающие между собой эти аппараты и эжекторы.
5. Проверка на плотность производится воздухом давлением 0,12 МПа (1,25 кгс/см2), подведенным через воздушный патрубок на конденсаторе II ступени.
6. Перед опрессовкой сжатым воздухом необходимо перекрыть все вентили на трубопроводах, на входе рабочей воды в испаритель, нагнетательном патрубке насоса рабочей воды, напорной линии конденсатного насоса и отключить вакуумметр на манометровом щите.
7. Плотность фланцевых и сварных соединений проверяется обмыливанием. Чтобы мыльная пена дольше не высыхала, в нее надо добавить глицерин. Если затяжкой болтов не достигается плотность фланцевого соединения, необходимо произвести замену уплотнительной прокладки.
Плотность машины считается удовлетворительной при снижении давления за 40 мин не более чем на 5 % первоначального.
8. Испытание системы рабочей воды на плотность производится путем заполнения ее через линию заполнения.
9. После заполнения системы водой необходимо убедиться в отсутствии подтекания воды через фланцевые и сварные соединения, обнаруженные неплотности устранить.
10. В процессе работы холодильной машины необходимо ежегодно проводить испытания ее производительности.
11. Для расчета хладопроизводительности следует определить:
- расход хладоносителя;
- температуру хладоносителя на входе в испаритель и на выходе из него;
- вакуум в испарителе и главном конденсаторе.
12. Хладопроизводительность холодильной машины определяется по формуле, ккал/кг:
Q = Wс (tн - tк),
где W - расход хладоносителей через испаритель, кг/ч;
с - удельная теплоемкость воды, 1 ккал/кг/ °С;
tн и tк - температура на входе в испаритель и выходе из него, °С.
13. Регулирование хладопроизводительности осуществляется включением или отключением одной или нескольких секций испарителя (в зависимости от конструкции машины) путем открытия или закрытия вентиля на паровой линии перед группой главных эжекторов.
14. Параметром для регулирования хладопроизводительности машины является температура кипения или температура на выходе из испарителя. Если температура кипения ниже паспортной, значит, нагрузка на машину меньше паспортной хладопроизводительности и следует отключить одну или несколько секций. Если при одной работающей секции температура кипения ниже паспортной, машину следует отключить. В последнюю очередь отключается секция с указателем уровня.
15. При работе холодильной машины, особенно с неполной хладопроизводительностью (отключены одна или несколько секций), возможны резкие колебания давления нагнетания конденсатного насоса, объясняющиеся недостаточной нагрузкой на насос. В этом случае, прикрывая вентиль на нагнетательной линии насоса, следует восстановить спокойную работу насоса, не допуская, однако, повышения уровня конденсата в главном конденсаторе выше 1/3 водомерного стекла указателя уровня. Повышение уровня конденсата в главном конденсаторе выше 3/4 водомерного стекла указателя уровня недопустимо и требует отключения холодильной машины.
Обязательное
|
Неисправность |
Возможные причины |
Способ устранения |
|
Холодильная машина |
||
|
1. При пуске машины не достигается необходимый вакуум (остаточное давление в машине перед пуском главных эжекторов должно быть 0,07 МПа (50 мм рт. ст.) |
Засорены сопла вспомогательных эжекторов |
Определить засоренные сопла, прочистить мягкой проволокой |
|
Имеются значительные присосы воздуха в вакуумной части |
Найти места присосов и уплотнить их |
|
|
Не обеспечивается слив конденсата из вспомогательных конденсаторов |
Выполнить технический осмотр уравновешивающего и перепускного клапанов, дефекты устранить |
|
|
2. Давление в главном конденсаторе повышенное, давление рабочего пара нормальное |
Недостаточный расход охлаждающей воды |
Увеличить расход охлаждающей воды |
|
Загрязнены трубки конденсатора |
При первой возможности очистить трубки |
|
|
Повышенный уровень конденсата (выше 1/3 водомерного стекла) |
Проверить работу конденсатного насоса (регулятора уровня); при повышении уровня выше 3/4 стекла отключить машину |
|
|
Подсос воздуха |
Определить места подсосов и уплотнить их |
|
|
3. При работе конденсатного насоса не происходит откачка конденсата из главного конденсатора |
Попадание воздуха в корпус насоса |
Остановить насос и перекрыть вентиль на уравнительной линии. Через 2 - 3 мин включить насос и открыть вентиль |
|
Износ уплотнительного кольца |
Проверить кольцо и в случае сильного износа произвести замену |
|
|
4. Конденсатный насос при нормальной работе не успевает откачивать конденсат |
Охлаждающая вода попадает в межтрубное пространство конденсатора через разрывы трубок |
Остановить машину, испытать трубки давлением воздуха в межтрубном пространстве 0,12 МПа (1,25 кгс/см2). Поврежденные трубки заглушить или заменить новыми |
|
5. Повышение температуры хладоносителя на выходе из испарителя при неизменной нагрузке на машину |
Срыв работы главных эжекторов. Причины: |
|
|
Пониженное давление рабочего пара |
Проверить давление пара |
|
|
Малое количество охлаждающей воды |
Увеличить расход охлаждающей воды |
|
|
Загрязнение трубок конденсатора |
Проверить состояние трубок, при первой возможности прочистить их |
|
|
Засорение сопл |
Снять паровые коробки, прочистить сопла мягкой проволокой |
|
|
6. Понижение или повышение уровня хладоносителя в испарителе |
Неисправность поплавкового регулятора уровня |
Выключить автоматическую подпитку испарителя, перейти на ручную подпитку через байпасную линию. При первой возможности проверить состояние поплавкового регулятора и устранить дефекты |
|
Постоянное поступление в систему воды из водопровода |
Выполнить технический осмотр вентиля на подпиточной линии |
|
|
Центральный кондиционер |
||
|
7. Масляный самоочищающийся фильтр |
|
|
|
7.1. Сопротивление фильтра выше нормы - больше 0,1 кПа (10 кгс/см2) |
На сетке скопилось много пыли |
Увеличить скорость движения сетчатых панелей |
|
Не соответствует марка масла |
Заправить бак рекомендуемым маслом |
|
|
Концентрация пыли в масле выше допустимой |
Заменить масло в баке |
|
|
7.2. Сильный унос масла |
Не обеспечивается прилегание войлочного скребка нижнего маслосъемника к сетке |
Обеспечить прилегание скребка |
|
Отсутствует прилегание резиновых скребков верхних маслосъемников к валам головки |
Обеспечить прилегание скребков |
|
|
Слив масла с лотков верхних маслосъемников происходит не в маслосточные трубы |
Прочистить лотки |
|
|
Скорость движения воздуха превышает допустимую |
Прикрыть дросселирующее устройство |
|
|
7.3. Приводной вал вращается, а сетка неподвижна |
Проскальзывание сетки в результате недостаточного ее натяжения |
Произвести натяжение сетки |
|
Заклинивание сетки в направляющих элементах |
Проверить наличие зазоров между сеткой и направляющими |
|
|
Заклинивание сетки в результате повышенного трения торцом о стойки |
Проверить и, если нужно, установить параллельность натяжных и ведущих валов |
|
|
7.4. Не вращается шнек |
Сцементировался шлам в баке или в шламовом колодце |
Очистить бак и шламовый колодец от шлама |
|
Скребок элеватора цепляет за внутреннюю поверхность шламового колодца |
Натянуть цепь элеваторного устройства |
|
|
8. Вентиляционный агрегат |
|
|
|
8.1. Двигатель вентилятора работает нормально, расход воздуха через кондиционер пониженный |
Увеличенное сопротивление системы |
Проверить правильность открытия регулирующих устройств, устранить засоры в воздуховодах |
|
Изменение направления вращения колеса вентилятора |
Изменить направление вращения колеса вентилятора |
|
|
Уменьшение вращения колеса вентилятора из-за проскальзывания ремней |
Проверить натяжение ремней, загрязненные ремни промыть |
|
|
8.2. При работе вентилятора наблюдается повышенная вибрация и сильный шум |
Не сбалансировано колесо |
Выполнить балансировку колеса |
|
Проскальзывание ремней |
Проверить натяжение ремней, загрязненные ремни промыть |
|
|
Разрушены подшипники |
Заменить неисправные подшипники новыми, заменить смазку |
|
|
8.3. Повышенный нагрев подшипников |
Нет смазки |
Смазать подшипники солидолом |
|
Разрушены подшипники |
Заменить разрушенные подшипники новыми |
|
|
8.4. Повышенное проскальзывание приводных ремней |
Замасливание ремней |
Ремни промыть в чистом неэтилированном бензине |
|
Слабое натяжение ремней |
Произвести натяжение ремней |
|
|
9. Поверхностный воздухоохладитель Температура охлажденного воздуха выше расчетной |
Недостаток хладоносителя |
Проверить степень открытия запорной арматуры |
|
Воздух в воздухоохладителе |
Выпустить воздух через воздушники |
|
|
Наружная поверхность воздухоохладителя забита пылью |
Продуть наружную поверхность воздухоохладителя струей сжатого воздуха |
|
|
10.. Нарушение воздухообмена в отдельных помещениях |
Изменение подачи вентилятора |
Проверить работу вентилятора |
|
Частичная разрегулировка системы |
Выполнить регулировку, провести испытание системы |
|
|
Нарушение плотности воздуховодов |
Определить места неплотностей и устранить дефекты |
|
|
Нарушение плотности ограждающих конструкций (открыты двери, окна, разбиты стекла) |
Устранить неплотности |
|
I. СНиП II-33-75*. Глава «Отопление, вентиляция и кондиционирование воздуха. Нормы проектирования».
2. СНиП II-58-75. Глава «Электростанции тепловые. Нормы проектирования».
3. ГОСТ 12.4.021-75. ССБТ. Системы вентиляционные. Общие требования.
4. ГОСТ 12.1.005-76. ССБТ. Воздух рабочей зоны. Общие санитарно-гигиенические требования.
5. САНИТАРНЫЕ нормы проектирования промышленных предприятий. СН-245-71. М.: Стройиздат, 1972.
6. СПРАВОЧНАЯ книга по технике безопасности в энергетике. Т. 2. М.: Энергия, 1979.
7. ПРАВИЛА технической эксплуатации электрических станций и сетей. М.: Энергия, 1977.
8. ПРАВИЛА техники безопасности при эксплуатации электроустановок электрических станций и подстанций. М.: Энергия, 1972.
9. ИНСТРУКЦИЯ по испытанию и наладке систем кондиционирования воздуха. МСН 66-65. М.: ЦБТИ, 1965.
10. ТИПОВАЯ инструкция по эксплуатации систем отопления и вентиляции тепловых электростанций. М.: СПО Союзтехэнерго, 1981.
11. ТЕХНИЧЕСКОЕ описание и инструкция по эксплуатации автономного кондиционера КС-25А (КС-25). М.: СПО Союзтехэнерго, 1980.
12. РУКОВОДЯЩИЙ материал по типовым центральным кондиционерам КГЦ. М.: Союзкондиционер, 1980.
13. СПРАВОЧНИК проектировщика. Т. 2. Вентиляция и кондиционирование воздуха. М.: Стройиздат, 1978.
14. ХОЛОДИЛЬНЫЕ машины и аппараты. Ч. 3. М.: ЦИНТИхимнефтемаш, 1976.
15. РУКОВОДЯЩИЙ материал по типовым центральным кондиционерам КТЦ-2. Т. 1. М.: Союзкондиционер, 1982.
16. ПРАВИЛА устройства электроустановок. М.: Атомиздат, 1977.
17. СНиП III-28-75 «Правила производства и приемки работ. Санитарно-техническое оборудование зданий и сооружений (с изменениями и дополнениями Постановлением Госстроя СССР от 31.12.81 г. № 288).