ГОСУДАРСТВЕННЫЙ СТАНДАРТ СОЮЗА ССР
ЛИФТЫ ЭЛЕКТРИЧЕСКИЕ ГРУЗОВЫЕ
Основные параметры и размеры
ГОСТ 8823-85
ГОСУДАРСТВЕННЫЙ СТАНДАРТ СОЮЗА ССР
|
ЛИФТЫ ЭЛЕКТРИЧЕСКИЕ ГРУЗОВЫЕ Основные параметры и размеры Electric goods lifts. Basic parameters |
ГОСТ (CT СЭВ 4326-83) |
Дата введения 01.01.86
Лифты с наружной кнопочной простой системой управления предназначены для подъема и спуска только грузов. Лифты с внутренней кнопочной простой системой управления (лифты для работы с проводником) и лифты со смешанной простой системой управления предназначены для подъема и спуска разновременно грузов и пассажиров.
Примечание. Лица, сопровождающие груз, не являются пассажирами.
Стандарт соответствует CT СЭВ 4326-83 в части, указанной в приложении 1, и международному стандарту ИСО 4190/2 в части грузоподъемности, номинальной скорости, размеров кабины, ширины дверей кабины и шахты.
Термины, применяемые в настоящем стандарте, и их пояснения приведены в приложении 2.
2. Лифты должны изготавливаться в соответствии с требованиями настоящего стандарта и ГОСТ 22011.
3. Основные параметры лифтов должны соответствовать указанным в табл. 1.
4. Лифты обычные грузоподъемностью 500, 1000, 2000 и 3200 кг со скоростью 0,5 м/с и лифты грузоподъемностью 5000 кг допускается изготавливать до 01.01.94.
Таблица 1
|
Грузоподъемность, кг |
Номинальная скорость, м/с |
Высота подъема, м, не более |
Число остановок, не более |
Питающая электрическая сеть |
|
|
Обычный |
400* |
0,4; 0,63; 1,0 |
75 |
20 |
Род тока: переменный, трехфазный Номинальная частота, Гц: 50; 60**. Номинальное напряжение, В: - при частоте 50 Гц: 220, 240**, 380, 415**; - при частоте 60 Гц: 220, 230, 240, 254, 380, 400, 415, 440 |
|
500 |
0,5 |
||||
|
630 |
0,4; 0,63; 1,0 |
||||
|
1000 |
0,4; 0,5; 0,63*; 1,0 |
||||
|
1600 |
0,4; 0,63* |
45 |
14 |
||
|
2000 |
0,4; 0,5; 0,63* |
||||
|
2500 |
0,25*; 0,4 |
||||
|
3200 |
0,5 |
||||
|
4000; 5000; 6300 |
0,25 |
||||
|
С монорельсом |
1000 |
0,4; 0,5 |
45 |
12 |
Род тока: переменный, трехфазный Номинальная частота, Гц: 50; 60** Номинальное напряжение, В: - при частоте 50 Гц: 220, 240**, 380, 415**; - при частоте 60 Гц: 220, 230, 240, 254, 380, 400, 415, 440 |
|
2000 |
0,5 |
||||
|
2500 |
0,4 |
||||
|
3200 |
0,5 |
||||
|
Выжимной |
500 |
0,5 |
25 |
8 |
|
|
630 |
0,4 |
||||
|
1000 |
0,4; 0,5 |
||||
|
1600 |
0,4 |
||||
|
2000 |
0,4; 0,5 |
||||
|
2500 |
0,4 |
||||
|
3200 |
0,5 |
||||
|
Тротуарный |
500 |
0,18 |
6,5 |
3 |
|
|
630 |
0,2 |
*Лифты изготавливают по согласованию с изготовителем.
**Для лифтов, поставляемых на экспорт. Изготовление - по согласованию с изготовителем.
Лифты выжимные грузоподъемностью 500, 1000, 2000 и 3200 кг со скоростью 0,5 м/с допускается изготавливать до 01.01.94.
Лифты с монорельсом грузоподъемностью 1000, 2000 и 3200 кг со скоростью 0,5 м/с и лифты тротуарные грузоподъемностью 500 кг допускается изготавливать до 01.01.94.
5. Отклонение рабочей скорости лифта не должно превышать ±15 % значения номинальной скорости, указанной в табл. 1.
6. Конструктивное исполнение основных частей лифтов должно соответствовать указанному в табл. 2.
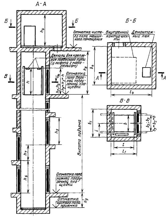
7. Основные размеры (внутренние) кабин, шахт и машинных помещений лифтов обычных, с монорельсом и выжимных должны соответствовать указанным в табл. 3, 4 и на черт. 1, 2.
Основные размеры (внутренние) платформы, шахты и машинного помещения лифтов тротуарных должны соответствовать указанным в табл. 5 и на черт. 3, 4.
Чертежи не определяют конструкцию лифтов и их основных частей, расположение машинного помещения (в плане) относительно шахты, расположение входной двери в машинное помещение.
8. Разность диагоналей шахты в плане не должна быть более 25 мм.
9. Отклонение стен шахты от вертикальной плоскости допускается в пределах допусков на ширину и глубину шахты, указанных в табл. 3-5.
10. Кабины лифтов с монорельсом должны иметь детали крепления подвесного пути (монорельс и т.п.).
Привалочная плоскость этих деталей должна быть расположена от пола кабины на расстоянии (h-65)±10 мм (h - высота кабины, указанная в табл. 3 и 4).
Кабина лифта с монорельсом должна воспринимать усилие от встроенного в ней подвесного пути с сосредоточенной нагрузкой 500 кг на каждый метр этого пути. При этом суммарная нагрузка на кабину от подвесного пути, деталей его крепления к кабине, грузоподъемных средств и приспособлений, а также подвешенных на них грузов и грузов, размещенных на полу кабины, не должны превышать грузоподъемность лифта.
Примечание. Подвесной путь, детали его крепления к кабине, грузоподъемные средства и приспособления в объем поставки лифта не входят.
Таблица 2
|
Конструктивное исполнение основной части лифта |
|||||
|
обычного |
выжимного |
с монорельсом |
тротуарного |
||
|
Вид кабины (платформы*) |
Непроходная или проходная |
Проходная |
|||
|
Конструкция дверей |
кабины (платформы) |
Горизонтально-раздвижная |
Без дверей |
||
|
шахты |
Распашная двухстворчатая |
||||
|
Вид привода дверей |
кабины |
Ручной |
Платформа дверей не имеет |
||
|
шахты |
Ручной |
||||
|
Расположение противовеса относительно кабины |
Сбоку |
Без противовеса |
|||
|
Вид шахты |
Глухая |
||||
|
Расположение машинного помещения относительно шахты |
Вверху над шахтой |
Сбоку шахты** |
Вверху над шахтой |
Внизу сбоку шахты |
|
|
Вид системы управления |
Внутренняя кнопочная простая с сигнальным вызовом кабины с каждой погрузочной площадки (для работы с проводником) |
Наружная кнопочная простая (для работы без проводника) с управлением с площадки расположения крышки люка шахты с сигнальным вызовом платформы с нижерасположенных погрузочных площадок |
|||
|
Наружная кнопочная простая (для работы без проводника) с управлением: с основной погрузочной площадки с сигнальным вызовом кабины с любой погрузочной площадки; со всех погрузочных площадок |
|||||
|
Смешанная простая*** с управлением из кабины и погрузочных площадок (вызывные аппараты) для лифтов, у которых величина полезной площади пола кабины не больше установленной СТ СЭВ 2071 для соответствующей грузоподъемности |
- |
||||
*У тротуарного лифта.
**Машинное помещение может быть расположено по всей высоте шахты в любом месте при условии расположения его чистого пола не выше отметки пола верхней погрузочной площадки.
Допускается расположение пола машинного помещения ниже уровня нижней остановки.
***Для лифтов, отмеченных в табл. 3 знаком «*».
Таблица 3
Размеры в мм
|
|
Номинальная скорость, м/с |
Кабина |
Шахта |
Машинное помещение |
Расстояние от боковой стены шахты до оси кабины i ±10 |
|||||||||||||||||||
|
Ширина b +10 |
Глубина l ±10 |
Высота h +10 |
Двери кабины (размеры проема) |
Ширина b1 +30 |
Глубина l1 +30 |
Двери шахты (размеры проема) |
Высота строительного проема для установки дверей шахты h5 |
Разность отметок погрузочных площадок на |
Высота шахты от верхней погрузочной площадки h8, не менее |
Глубина приямка h9 +25 |
Ширина b4 |
Глубина l4 |
Высота h4 |
|||||||||||
|
Ширина b2 +15 |
Высота h2 +10 |
Ширина b3 -10 |
Высота h3 -10 |
одной стороне шахты h6 |
противоположных сторонах шахты h7, 0 мм или не менее |
|||||||||||||||||||
|
не менее |
не менее |
|||||||||||||||||||||||
|
Лифты обычные |
||||||||||||||||||||||||
|
400 |
0,4 |
1100 |
1400 |
2200 |
1100 |
2200 |
2000** |
1750** |
1100 |
2200 |
2450 |
2600 |
1200 |
3600 |
1300 |
3400 |
2800 |
2750 |
1050 |
|||||
|
0,63 |
1500 |
|||||||||||||||||||||||
|
1,0 |
2700 |
2700 |
3700 |
1400 |
||||||||||||||||||||
|
630 |
0,4 |
1100* |
1400* |
2600 |
1200 |
3600 |
1300 |
|||||||||||||||||
|
0,63 |
1500 |
|||||||||||||||||||||||
|
1,0 |
2700 |
2700 |
3700 |
1400 |
||||||||||||||||||||
|
0,4 |
1300 |
1750 |
1300 |
2250** |
2100** |
1300 |
2600 |
1200 |
3600 |
1300 |
3650 |
3150 |
1150 |
|||||||||||
|
0,63 |
1500 |
|||||||||||||||||||||||
|
1,0 |
2700 |
2700 |
3700 |
1400 |
||||||||||||||||||||
|
1000 |
0,4 |
1300* |
1750* |
2600 |
1200 |
3600 |
1300 |
|||||||||||||||||
|
0,63 |
1500 |
|||||||||||||||||||||||
|
1,0 |
2700 |
2700 |
3800 |
1400 |
||||||||||||||||||||
|
0,4 |
1500 |
2250 |
1500 |
2600** |
2600** |
1500 |
2600 |
1200 |
3600 |
1300 |
4000 |
3850 |
1350 |
|||||||||||
|
0,63 |
1500 |
|||||||||||||||||||||||
|
1,0 |
2700 |
2700 |
3800 |
1400 |
||||||||||||||||||||
|
1600 |
0,4 |
1500* |
2250* |
2600 |
2600 |
2600 |
1200 |
3600 |
1400 |
3450 |
||||||||||||||
|
0,63 |
1500 |
|||||||||||||||||||||||
|
0,4 |
1500 |
2700 |
3050 |
1200 |
4300 |
|||||||||||||||||||
|
0,63 |
1500 |
|||||||||||||||||||||||
|
2000 |
0,4 |
1300* |
2700* |
1200 |
||||||||||||||||||||
|
0,63 |
1500 |
|||||||||||||||||||||||
|
0,4 |
1700 |
2850 |
1700 |
2850* |
3200** |
1700 |
1200 |
4250 |
4450 |
1450 |
||||||||||||||
|
0,63 |
1500 |
|||||||||||||||||||||||
|
2500 |
025; 6,4 |
1700* |
2850* |
1200 |
||||||||||||||||||||
|
2300 |
3150 |
2300 |
3700 |
3500 |
2300 |
5100 |
4750 |
1850 |
||||||||||||||||
|
4000 |
0,25 |
2300* |
3150* |
2200*** |
2300 |
2200 |
3700 |
3500 |
2300 |
2200 |
2450 |
2600 |
1200 |
3800 |
1400 |
5100 |
4950 |
3450 |
1850 |
|||||
|
2600 |
2600 |
2600 |
2850 |
3000 |
4200 |
|||||||||||||||||||
|
2500 |
4050 |
2200*** |
2500 |
2200 |
4000** |
4400** |
2500 |
2200 |
2450 |
2600 |
3800 |
5400 |
5850 |
2000 |
||||||||||
|
2600 |
2600 |
2600 |
2850 |
3000 |
4200 |
|||||||||||||||||||
|
6300 |
2500* |
4050* |
2200*** |
2200 |
2200 |
2450 |
2600 |
3800 |
||||||||||||||||
|
2600 |
2600 |
2600 |
2850 |
3000 |
4200 |
|||||||||||||||||||
|
Лифты с монорельсом |
||||||||||||||||||||||||
|
1000 |
0,4 |
1500 |
2250 |
2700 |
1500 |
2700 |
2600** |
2600** |
1500 |
2700 |
2950 |
3100 |
1200 |
4300 |
1300 |
4000 |
3850 |
2750 |
1350 |
|||||
|
2500 |
2300 |
3150 |
3700 |
2300 |
3700 |
3700 |
3500 |
2300 |
3700 |
3950 |
4100 |
5300 |
1400 |
5100 |
4750 |
3450 |
1850 |
|||||||
|
2700 |
2700 |
2700 |
2950 |
3100 |
4300 |
|||||||||||||||||||
|
Лифты выжимные |
||||||||||||||||||||||||
|
630 |
0,4 |
1100* |
1400* |
2200 |
1100 |
2200 |
2100** |
1750** |
1100 |
2200 |
2450 |
2600 |
1200 |
3600 |
1500 |
3000 |
2500 |
2400 |
1150 |
|||||
|
1300 |
1750 |
1300 |
2350 |
2100 |
1300 |
1250 |
||||||||||||||||||
|
1000 |
1300* |
1750* |
2450 |
1600 |
3300 |
1350 |
||||||||||||||||||
|
1500 |
2250 |
1500 |
2700** |
2600** |
1500 |
2700 |
1450 |
|||||||||||||||||
|
1600 |
1500* |
2250* |
1700 |
3700 |
2750 |
|||||||||||||||||||
|
1500 |
2700 |
3050 |
3000 |
|||||||||||||||||||||
|
2000 |
1500* |
2700* |
||||||||||||||||||||||
|
1700 |
2850 |
1700 |
2950** |
3200** |
1700 |
3150 |
1550 |
|||||||||||||||||
|
2500 |
1700* |
2850* |
1800 |
|||||||||||||||||||||
|
2300 |
3150 |
2300 |
3700 |
3500 |
2300 |
3450 |
1850 |
|||||||||||||||||
* Размеры кабин с полезной площадью пола не более установленной «Правилами устройства и безопасной эксплуатации лифтов», утвержденными Госгортехнадзором 11.02.92 (далее - ПУБЭЛ Госгортехнадзора). Лифты с указанными размерами кабины и смешанной системой управления, соответствующие ПУБЭЛ Госгортехнадзора, допускается использовать в качестве пассажирских.
** Размеры шахт, которые обеспечиваются типовыми конструкциями шахт лифтов из сборных железобетонных элементов, поставляемыми подрядными строительными организациями.
*** Лифты изготавливают по согласованию с изготовителем.
Примечания:
1. Глубина l указана для проходной кабины. Глубина непроходной кабины меньше проходной до 50 мм.
2. Размер b3 - расстояние между створками дверей, открытыми на 90°, или размер ширины проема портальной части двери, если он меньше расстояния между створками.
Таблица 4
Размеры в мм
|
|
Номинальная скорость, м/с |
Кабина |
Шахта |
Машинное помещение |
Расстояние от боковой стены шахты до оси кабины i ±10 |
|
||||||||||||||||||||||||||||||||||||
|
Ширина b +10 |
Глубина l ±10 |
Высота h +10 |
Двери кабины (размеры проема) |
Ширина b1 +30 |
Глубина l1 +30 |
Двери шахты (размеры проема) |
Высота строительного проема для установки дверей шахты h5 |
Разность отметок погрузочных площадок на |
Высота шахты от верхней погрузочной площадки h8, не менее |
Глубина приямка h9 +25 |
Ширина b4 |
Глубина l4 |
Высота h4 |
|
||||||||||||||||||||||||||||
|
Ширина b2 не менее |
Высота h2 +10 |
Ширина b3 -10 |
Высота h3 -10 |
одной стороне шахты h6 |
противоположных сторонах шахты h7, 0 мм или не менее |
|||||||||||||||||||||||||||||||||||||
|
не менее |
не менее |
|||||||||||||||||||||||||||||||||||||||||
|
Лифты обычные |
|
|||||||||||||||||||||||||||||||||||||||||
|
500 |
0,5 |
1000 |
1500 |
2000 |
850 |
2000 |
1600 |
1700 |
850 |
2000 |
2250 |
2600 |
1200 |
3300 |
1250 |
2750 |
2700 |
2750 |
900 |
|
||||||||||||||||||||||
|
1500 |
2000 |
1250 |
2100 |
2200 |
1250 |
3150 |
1150 |
|
||||||||||||||||||||||||||||||||||
|
1000 |
1400 |
2200 |
2200 |
2200 |
2450 |
3600 |
|
|||||||||||||||||||||||||||||||||||
|
1900 |
2500 |
1650 |
2600 |
2700 |
1650 |
3550 |
2900 |
1400 |
|
|||||||||||||||||||||||||||||||||
|
2000 |
2750 |
3450 |
1550 |
|||||||||||||||||||||||||||||||||||||||
|
3000 |
3200 |
3200 |
||||||||||||||||||||||||||||||||||||||||
|
3200 |
||||||||||||||||||||||||||||||||||||||||||
|
2400 |
3500 |
2050 |
3250 |
3700 |
2050 |
3850 |
3700 |
1800 |
|
|||||||||||||||||||||||||||||||||
|
5000 |
0,25 |
2900 |
4000 |
2400 |
2450 |
2400 |
3750 |
4200 |
2450 |
2400 |
2650 |
4000 |
4150 |
4200 |
2050 |
|
||||||||||||||||||||||||||
|
Лифты выжимные |
|
|||||||||||||||||||||||||||||||||||||||||
|
500 |
0,5 |
1000 |
1500 |
2000 |
850 |
2000 |
1700 |
1700 |
850 |
2000 |
2250 |
2600 |
1200 |
3100 |
1450 |
3000 |
2500 |
2400 |
975 |
|
||||||||||||||||||||||
|
1500 |
2000 |
1250 |
2200 |
2200 |
1250 |
1225 |
|
|||||||||||||||||||||||||||||||||||
|
1000 |
1400 |
2000 |
2200 |
1250 |
2200 |
2250 |
2200 |
1250 |
2200 |
2450 |
3300 |
1550 |
3300 |
2700 |
2400 |
1275 |
|
|||||||||||||||||||||||||
|
1900 |
2500 |
1650 |
2750 |
2700 |
1650 |
1525 |
|
|||||||||||||||||||||||||||||||||||
|
2000 |
2850 |
3400 |
1650 |
3700 |
2750 |
1625 |
|
|||||||||||||||||||||||||||||||||||
|
3200 |
3000 |
3200 |
1750 |
3200 |
|
|||||||||||||||||||||||||||||||||||||
|
Лифты с монорельсом |
|
|||||||||||||||||||||||||||||||||||||||||
|
1000 |
0,5 |
1900 |
2500 |
2700 |
1650 |
2700 |
2600 |
2700 |
1650 |
2700 |
2950 |
3100 |
1200 |
4300 |
1250 |
3800 |
2900 |
2750 |
1400 |
|
||||||||||||||||||||||
|
3700 |
3700 |
3700 |
3950 |
4100 |
5300 |
|
||||||||||||||||||||||||||||||||||||
|
2000 |
2700 |
2700 |
2750 |
2700 |
2950 |
3100 |
4300 |
3450 |
1550 |
|
||||||||||||||||||||||||||||||||
|
3700 |
3700 |
3700 |
3950 |
4100 |
5300 |
|
||||||||||||||||||||||||||||||||||||
|
3000 |
2700 |
2700 |
3200 |
2700 |
2950 |
3100 |
4300 |
3200 |
|
|||||||||||||||||||||||||||||||||
|
3700 |
3700 |
3700 |
3950 |
4100 |
5300 |
|
||||||||||||||||||||||||||||||||||||
|
3200 |
2400 |
3500 |
2700 |
2050 |
2700 |
3250 |
3700 |
2050 |
2700 |
2950 |
3100 |
4300 |
4300 |
3700 |
1800 |
|
||||||||||||||||||||||||||
|
3700 |
3700 |
3700 |
3950 |
4100 |
5300 |
|
||||||||||||||||||||||||||||||||||||
|
||||||||||||||||||||||||||||||||||||||||||
Примечания:
1. Глубина l указана для проходной кабины. Глубина непроходной кабины меньше проходной до 50 мм.
2. Размер b3 - расстояние между створками дверей, открытыми на 90°, или размер ширины проема портальной части двери, если он меньше расстояния между створками.
3. Машинное помещение с демонтажным люком должно иметь размеры, указанные в Альбоме (см. п. 12).
Таблица 5
Размеры в мм
|
Номинальные размеры лифтов грузоподъемностью, кг |
Пред. откл. |
||||
|
500 |
630 |
||||
|
Платформа |
Ширина b |
1000 |
1100 |
+10 |
|
|
Глубина l |
1500 |
1400 |
±10 |
||
|
Высота (в верхней точке дуги) h |
2000 |
2000 |
±20 |
||
|
Шахта |
Ширина b1 |
1500 |
1600 |
+30 |
|
|
Глубина l1 |
1600 |
1500 |
|||
|
Двери шахты (размеры проема) |
Ширина b2 |
850 |
1100 |
-10 |
|
|
Высота h2 |
2000 |
2000 |
+10 |
||
|
Приямок |
Ширина b3 |
1860 |
2000 |
+20 |
|
|
Глубина l3 |
1600 |
1500 |
+30 |
||
|
Глубина h3 |
1250* или 1550** |
1000* или 2000** |
+25 |
||
|
Расстояние от боковой стены шахты до продольной оси кабины (до оси шахтных дверей) i |
750 |
800 |
±10 |
||
|
Расстояние от погрузочной площадки с крышкой люка до первой нижележащей погрузочной площадки h1, не менее |
2600 |
2600 |
- |
||
|
Машинное помещение |
Ширина b4, не менее |
2440 |
2500 |
- |
|
|
Глубина l4, не менее |
1600 |
1900 |
|||
|
Высота h4, не менее |
1850 |
2200 |
|||
* Для лифта с подъемом платформы до уровня крышки люка.
** Для лифта с подъемом платформы выше уровня крышки люка.
11. У тротуарных лифтов с подъемом платформы выше уровня крышки люка высоту h5 третьей остановки назначают при заказе лифта и устанавливают:
200-1400 мм - для лифтов со скоростью 0,2 м/с;
400-1000 мм « « 0,18 м/с.
Лифты со скоростью 0,2 м/с должны иметь возможность опускания платформы до уровня крышки люка с остановками на любом уровне при управлении с кнопочного поста, расположенного на верхней погрузочной площадке.
Лифт тротуарный с подъемом платформы до уровня крышки люка
Черт. 3
Лифт тротуарный с подъемом платформы выше уровня крышки люка
Черт. 4
Справочное
Таблица 1 ГОСТ 8823-85
Грузоподъемность лифтов соответствует указанной в табл. 2 СТ СЭВ 4326-83.
Номинальная скорость движения кабины лифта соответствует указанной в табл. 2 СТ СЭВ 4326-83.
Внутренние размеры кабины (ширина, глубина, высота) соответствуют указанным в табл. 2 СТ СЭВ 4326-83.
Размеры проемов дверей кабины и шахты соответствуют указанным в табл. 2 СТ СЭВ 4326-83.
Справочное
Лифт грузовой обычный - грузовой лифт, кабина которого подвешена за ее верхнюю часть.
Лифт грузовой с монорельсом - грузовой обычный лифт, в кабине которого предусмотрена возможность крепления подвесного пути (монорельса и т.п.).
Лифт грузовой выжимной - грузовой лифт, подъем кабины которого производится силой, действующей на нее снизу.
Лифт грузовой тротуарный - грузовой выжимной лифт, кабина которого выходит из шахты.
ИНФОРМАЦИОННЫЕ ДАННЫЕ
1. РАЗРАБОТАН И ВНЕСЕН Министерством строительного и коммунального машиностроения
РАЗРАБОТЧИКИ
Е.А. Нефедов (руководитель темы), Л.И. Вайсбурд, В.М. Волков, Е.В. Эмме
2. УТВЕРЖДЕН И ВВЕДЕН В ДЕЙСТВИЕ Постановлением Государственного комитета СССР по делам строительства от 21 июня 1985 г. № 93
3. ВЗАМЕН ГОСТ 8823-67, ГОСТ 9322-67, ГОСТ 13415-67, ГОСТ 13416-67
4. ССЫЛОЧНЫЕ НОРМАТИВНО-ТЕХНИЧЕСКИЕ ДОКУМЕНТЫ
|
Обозначение НТД, на который дана ссылка |
Номер пункта |
|
ИСО 4190-2-82 |
|
|
СТ СЭВ 2071-79 |
5. ПЕРЕИЗДАНИЕ